- Pays
- Etats-Unis
- Fabricant / Marque
- Federal Radio Corp. / Federal Telephone & Telegraph Co.; Buffalo, NY
- Année
- 1924
- Catégorie
- Radio - ou tuner d'après la guerre 1939-45
- Radiomuseum.org ID
- 40280
-
- alternative name: Federal Recorder || Federal Tel. & Radio || Federal T&T
- Brand: Orthosonic / Ortho-Sonic
Cliquez sur la vignette du schéma pour le demander en tant que document gratuit.
- No. de tubes
- 3
- Principe général
- Récepteur TRF en général (avec ou sans réaction inconnu); 1 Etage(s) BF
- Circuits accordés
- 1 Circuits MA (AM)
- Gammes d'ondes
- PO uniquement
- Tension / type courant
- Piles (rechargeables ou/et sèches)
- Haut-parleur
- - Ce modèle nécessite des HP externes
- Matière
- Boitier en bois
- De Radiomuseum.org
- Modèle: 110 - Federal Radio Corp. / Federal
- Forme
- Modèle de table générique
- Dimensions (LHP)
- 12.5 x 14.5 x 10.5 inch / 318 x 368 x 267 mm
- Remarques
-
Three dials (primary tuning control knobs) One dials (primary tuning control knobs)
The operation guide is form P47-5M 12-23
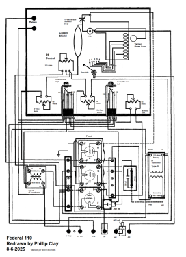
Radio World January 19, 1924 has an article and schematic about this model.
- Prix de mise sur le marché
- 105.00 $
- Source extérieure
- Ernst Erb
- Littérature
- Collector's Guide to Antique Radios 4. Edition
- Schémathèque (2)
- - - Manufacturers Literature
- D'autres Modèles
-
Vous pourrez trouver sous ce lien 205 modèles d'appareils, 97 avec des images et 133 avec des schémas.
Tous les appareils de Federal Radio Corp. / Federal Telephone & Telegraph Co.; Buffalo, NY
Collections
Le modèle 110 fait partie des collections des membres suivants.
Musées
Le modèle 110 peut être vu dans les musées suivants.