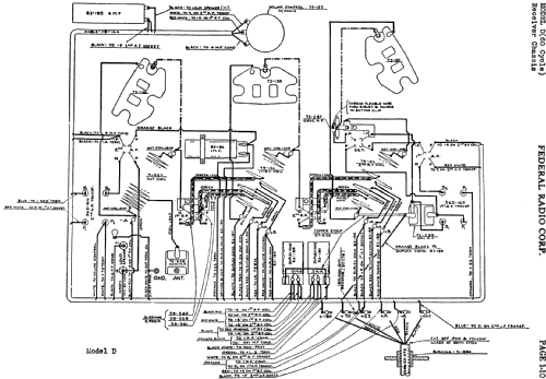
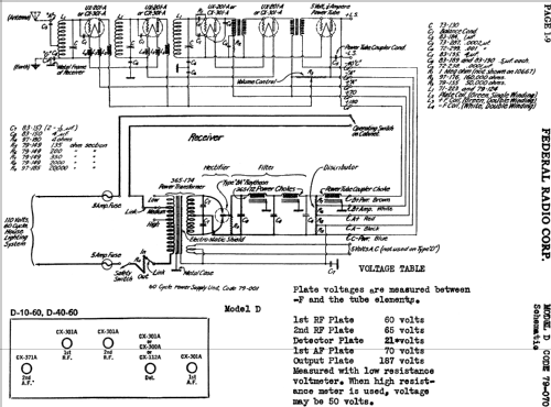
D10-60 Orthosonic Code 79-070
Federal Radio Corp. / Federal Telephone & Telegraph Co.; Buffalo, NY
- Land
- USA
- Hersteller / Marke
- Federal Radio Corp. / Federal Telephone & Telegraph Co.; Buffalo, NY
- Jahr
- 1927
- Kategorie
- Rundfunkempfänger (Radio - oder Tuner nach WW2)
- Radiomuseum.org ID
- 40309
-
- anderer Name: Federal Recorder || Federal Tel. & Radio || Federal T&T
- Marke: Orthosonic / Ortho-Sonic
Klicken Sie auf den Schaltplanausschnitt, um diesen kostenlos als Dokument anzufordern.
- Anzahl Röhren
- 6
- Hauptprinzip
- Geradeaus ohne Rückkopplung
- Anzahl Kreise
- 3 Kreis(e) AM
- Wellenbereiche
- Mittelwelle, keine anderen.
- Betriebsart / Volt
- Wechselstromspeisung / 110 Volt
- Lautsprecher
- - Für Kopfhörer oder NF-Verstärker
- Material
- Gerät mit Holzgehäuse
- von Radiomuseum.org
- Modell: D10-60 Orthosonic Code 79-070 - Federal Radio Corp. / Federal
- Form
- Tischmodell, Zusatz nicht bekannt - allgemein.
- Bemerkung
-
Matching console table model D-5. One dial (primary tuning control knob).
- Originalpreis
- 185.00 $
- Datenherkunft extern
- Ernst Erb
- Datenherkunft
- Radio Collector`s Guide 1921-1932
- Literaturnachweis
- The Radio Collector's Directory and Price Guide 1921 - 1965
- Literatur/Schema (1)
- Rider's Perpetual, Volume 1 = 1931/1934 (1919 to 1931) (see code 79-070)
- Literatur/Schema (2)
- Radio Retailing (Radio & Television R.) (ad June 1927 page 234)
- Weitere Modelle
-
Hier finden Sie 205 Modelle, davon 97 mit Bildern und 133 mit Schaltbildern.
Alle gelisteten Radios usw. von Federal Radio Corp. / Federal Telephone & Telegraph Co.; Buffalo, NY