- Country
- United States of America (USA)
- Manufacturer / Brand
- Federal Radio Corp. / Federal Telephone & Telegraph Co.; Buffalo, NY
- Year
- 1928
- Category
- Broadcast Receiver - or past WW2 Tuner
- Radiomuseum.org ID
- 111653
-
- alternative name: Federal Recorder || Federal Tel. & Radio || Federal T&T
- Brand: Orthosonic / Ortho-Sonic
Click on the schematic thumbnail to request the schematic as a free document.
- Number of Tubes
- 7
- Main principle
- TRF without regeneration
- Tuned circuits
- 3 AM circuit(s)
- Wave bands
- Broadcast only (MW).
- Power type and voltage
- Alternating Current supply (AC) / 25 Hz 110 Volt
- Loudspeaker
- Magnetic loudspeaker (reed) generic.
- Material
- Wooden case
- from Radiomuseum.org
- Model: H40-25 - Federal Radio Corp. / Federal
- Shape
- Console with any shape - in general
- Notes
- 25 Hz mains powered.
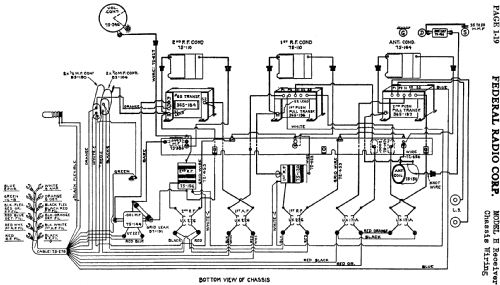
- Circuit diagram reference
- Rider's Perpetual, Volume 1 = 1931/1934 (for 1919-1931)
- Author
- Model page created by Konrad Birkner † 12.08.2014. See "Data change" for further contributors.
- Other Models
-
Here you find 205 models, 97 with images and 133 with schematics for wireless sets etc. In French: TSF for Télégraphie sans fil.
All listed radios etc. from Federal Radio Corp. / Federal Telephone & Telegraph Co.; Buffalo, NY