415
Ferranti, GB
- Country
- Great Britain (UK)
- Manufacturer / Brand
- Ferranti, GB
- Year
- 1951
- Category
- Broadcast Receiver - or past WW2 Tuner
- Radiomuseum.org ID
- 141173
Click on the schematic thumbnail to request the schematic as a free document.
- Number of Tubes
- 5
- Main principle
- Superheterodyne (common); ZF/IF 470 kHz; 2 AF stage(s)
- Tuned circuits
- 6 AM circuit(s)
- Wave bands
- Broadcast, Long Wave and Short Wave.
- Details
- Changer (Record changer)
- Power type and voltage
- Alternating Current supply (AC) / 200-250 Volt
- Loudspeaker
- Permanent Magnet Dynamic (PDyn) Loudspeaker (moving coil)
- from Radiomuseum.org
- Model: 415 - Ferranti, GB
- Notes
- Radiogram with a single speed autochanger.
- Price in first year of sale
- 52.00 GBP
- Source of data
- -- Schematic
- Circuit diagram reference
- Radio and TV Servicing books (R&TVS) book
- Literature/Schematics (1)
- R&TVS. Vol I (pre 1953), page 202.
- Literature/Schematics (2)
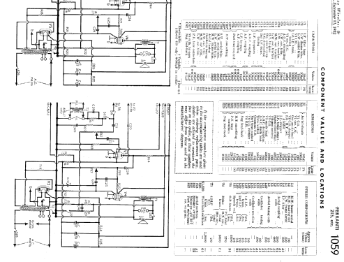
- Trader Service Sheet (suppl. of Wireless & El. Trader, etc.) (1059)
- Author
- Model page created by Keith Staines. See "Data change" for further contributors.
- Other Models
-
Here you find 219 models, 125 with images and 166 with schematics for wireless sets etc. In French: TSF for Télégraphie sans fil.
All listed radios etc. from Ferranti, GB