1967 48B
Geloso Argentina; Buenos Aires
- Land
- Argentinien
- Hersteller / Marke
- Geloso Argentina; Buenos Aires
- Jahr
- 1949
- Kategorie
- Rundfunkempfänger (Radio - oder Tuner nach WW2)
- Radiomuseum.org ID
- 348386
Klicken Sie auf den Schaltplanausschnitt, um diesen kostenlos als Dokument anzufordern.
- Anzahl Röhren
- 4
- Hauptprinzip
- Superhet allgemein; ZF/IF 467 kHz; 2 NF-Stufe(n)
- Wellenbereiche
- Mittelwelle und mehr als 2 x Kurzwelle.
- Betriebsart / Volt
- Gleichstromnetz-Gerät / 32 Volt
- Lautsprecher
- Dynamischer LS, keine Erregerspule (permanentdynamisch) / Ø 6 inch = 15.2 cm
- Belastbarkeit / Leistung
- 1.5 W (Qualität unbekannt)
- Material
- Diverses Material
- von Radiomuseum.org
- Modell: 1967 48B - Geloso Argentina; Buenos Aires
- Bemerkung
-
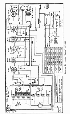
Con "eliminador" de bateria para 32 voltios, que en realidad es un convertidor rotativo o Dinamotor para generar la HT
- Literaturnachweis
- -- Schematic
- Autor
- Modellseite von Toni Gutiérrez García angelegt. Siehe bei "Änderungsvorschlag" für weitere Mitarbeit.
- Weitere Modelle
-
Hier finden Sie 9 Modelle, davon 3 mit Bildern und 6 mit Schaltbildern.
Alle gelisteten Radios usw. von Geloso Argentina; Buenos Aires