Wave Analyzer 636A
General Radio Company; Cambridge (MA)
- Country
- United States of America (USA)
- Manufacturer / Brand
- General Radio Company; Cambridge (MA)
- Year
- 1933
- Category
- Service- or Lab Equipment
- Radiomuseum.org ID
- 221901
-
- alternative name: GenRad
Click on the schematic thumbnail to request the schematic as a free document.
- Number of Tubes
- 6
- Main principle
- Special principle (see notes)
- Wave bands
- Wave Bands given in the notes.
- Power type and voltage
- Storage and/or dry batteries / 6 & 67 & 155 Volt
- Loudspeaker
- - - No sound reproduction output.
- Material
- Metal case
- from Radiomuseum.org
- Model: Wave Analyzer 636A - General Radio Company;
- Shape
- Tablemodel, high profile (upright - NOT Cathedral nor decorative).
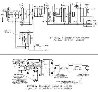
- Notes
- This Wave Analyzer is intended for the measurement of individual periodic components of a complex voltage wave, such components having amplitudes between 200 µV and 200 V and having frequencies between 20 cycles and 15,000 cycles.< br/>It is, essentially, a sensitive VTVM with extremely sharp frequency characteristic.
Heterodyne, sideband detection, Crystal (quartz) filters.
- Author
- Model page created by Wolfgang Lill. See "Data change" for further contributors.
- Other Models
-
Here you find 244 models, 216 with images and 131 with schematics for wireless sets etc. In French: TSF for Télégraphie sans fil.
All listed radios etc. from General Radio Company; Cambridge (MA)