M-56 Late Production
General Electric Co. (GE); Bridgeport CT, Syracuse NY
- Land
- USA
- Hersteller / Marke
- General Electric Co. (GE); Bridgeport CT, Syracuse NY
- Jahr
- 1935
- Kategorie
- Rundfunkempfänger (Radio - oder Tuner nach WW2)
- Radiomuseum.org ID
- 232548
-
- Marke: Musaphonic
Klicken Sie auf den Schaltplanausschnitt, um diesen kostenlos als Dokument anzufordern.
- Anzahl Röhren
- 5
- Hauptprinzip
- Superhet allgemein; ZF/IF 460 kHz; 2 NF-Stufe(n)
- Anzahl Kreise
- 6 Kreis(e) AM
- Wellenbereiche
- Mittelwelle und Kurzwelle.
- Betriebsart / Volt
- Wechselstromspeisung / Either transformer: 50-60Hz, 105-125V or 25-60Hz, 105-125 Volt
- Lautsprecher
- Dynamischer LS, mit Erregerspule (elektrodynamisch)
- Belastbarkeit / Leistung
- 1.75 W (3.5 W max./spitze)
- Material
- Gerät mit Holzgehäuse
- von Radiomuseum.org
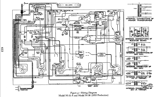
- Modell: M-56 [Late Production] - General Electric Co. GE;
- Form
- Standgerät: allgemein.
- Abmessungen (BHT)
- 23.875 x 40 x 11.5 inch / 606 x 1016 x 292 mm
- Bemerkung
-
The Late Production General Electric M-56 is an AC operated 5 tube BC and SW Band receiver.
Band Frequency Ranges are as follows:
BC Band.............540-1720kHz
SW Band............5.40-18.00MHzChassis and schematic used in this model also used in General Electric table model M-51-A.
- Datenherkunft
- - - Manufacturers Literature
- Literatur/Schema (1)
- General Electric Service Notes (General Electric Radio Service Notes for 1930-1935 Pages 607-616)
- Autor
- Modellseite von John Kusching angelegt. Siehe bei "Änderungsvorschlag" für weitere Mitarbeit.
- Weitere Modelle
-
Hier finden Sie 2962 Modelle, davon 2174 mit Bildern und 2074 mit Schaltbildern.
Alle gelisteten Radios usw. von General Electric Co. (GE); Bridgeport CT, Syracuse NY