- País
- Estados Unidos
- Fabricante / Marca
- Gilfillan Bros.Inc.; Los Angeles (CA)
- Año
- 1935/1936
- Categoría
- Radio - o Sintonizador pasado WW2
- Radiomuseum.org ID
- 43005
Haga clic en la miniatura esquemática para solicitarlo como documento gratuito.
- Numero de valvulas
- 11
- Principio principal
- Superheterodino con paso previo de RF; ZF/IF 460 kHz
- Número de circuitos sintonía
- 9 Circuíto(s) AM
- Gama de ondas
- OM y OC
- Tensión de funcionamiento
- Red: Corriente alterna (CA, Inglés = AC)
- Altavoz
- Altavoz dinámico. Se desconoce si a imán permanente o electroimán.
- Material
- Madera
- de Radiomuseum.org
- Modelo: 117-B - Gilfillan Bros.Inc.; Los
- Forma
- Consola en general
- Anotaciones
-
Push-pull af output stage, Metaglass tubes.
- Ext. procedencia de los datos
- Ernst Erb
- Procedencia de los datos
- The Radio Collector's Directory and Price Guide 1921 - 1965
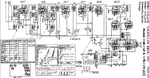
- Referencia esquema
- Rider's Perpetual, Volume 6 = 1935 and before
- Mencionado en
- Pre-War Consoles
- Documentación / Esquemas (3)
- The Gilfillan Folder for 1936.
- Otros modelos
-
Donde encontrará 190 modelos, 118 con imágenes y 129 con esquemas.
Ir al listado general de Gilfillan Bros.Inc.; Los Angeles (CA)