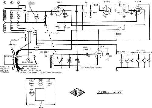
Gon Set 3 - 30 m Converter 3002
Gonset Inc., Waterproof Elect. Co.; Burbank (CA)
- Pays
- Etats-Unis
- Fabricant / Marque
- Gonset Inc., Waterproof Elect. Co.; Burbank (CA)
- Année
- 1951 ?
- Catégorie
- Appareil amateur (divers et sans touches)
- Radiomuseum.org ID
- 97007
Cliquez sur la vignette du schéma pour le demander en tant que document gratuit.
- No. de tubes
- 4
- Principe général
- Convertisseur / adaptateur HF (pas convertisseur tension); FI/IF 1500 kHz
- Circuits accordés
- 2 Circuits MA (AM)
- Gammes d'ondes
- Bandes en notes
- Tension / type courant
- Piles (rechargeables ou/et sèches) / 6 & 80-180 Volt
- Haut-parleur
- - - Pas de sortie basse fréquence
- Matière
- Boitier métallique
- De Radiomuseum.org
- Modèle: Gon Set 3 - 30 m Converter 3002 - Gonset Inc., Waterproof Elect.
- Forme
- Portable, appareil de poche. Taille < 20cm
- Dimensions (LHP)
- 5.25 x 3.5 x 5.25 inch / 133 x 89 x 133 mm
- Remarques
- Covers 3-30 m bands.
- Prix de mise sur le marché
- 45.00 $
- Schémathèque (1)
- 1951 Newark catalog Nº 51
- Schémathèque (2)
- Photofact Folder, Howard W. SAMS (Set #61 Folder 11 dated 5-49)
- Auteur
- Modèle crée par Vitor Oliveira. Voir les propositions de modification pour les contributeurs supplémentaires.
- D'autres Modèles
-
Vous pourrez trouver sous ce lien 56 modèles d'appareils, 48 avec des images et 28 avec des schémas.
Tous les appareils de Gonset Inc., Waterproof Elect. Co.; Burbank (CA)