Musikgerät RF117a Ch= CS61
Grundig (Radio-Vertrieb, RVF, Radiowerke); Fürth/Bayern
- Paese
- Germania
- Produttore / Marca
- Grundig (Radio-Vertrieb, RVF, Radiowerke); Fürth/Bayern
- Anno
- 1970–1973
- Categoria
- Radio (o sintonizzatore del dopoguerra WW2)
- Radiomuseum.org ID
- 28246
-
- alternative name: Grundig Portugal || Grundig USA / Lextronix
Clicca sulla miniatura dello schema per richiederlo come documento gratuito.
- Numero di transistor
- 10
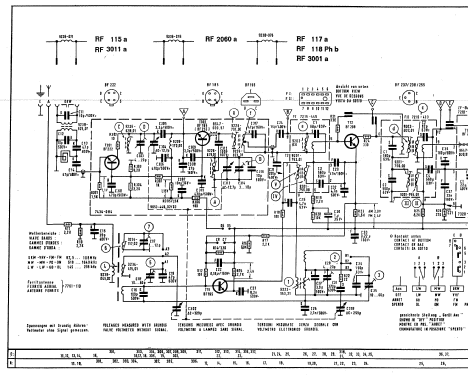
- Semiconduttori
- BF222 BF185 or. BF255 BF195 BF238 BF237 BC148 BC181 AC117 AC187 AC188 AA116 AA116 1N60 5522 B30C300
- Principio generale
- Supereterodina (in generale); ZF/IF 460/10700 kHz
- N. di circuiti accordati
- 7 Circuiti Mod. Amp. (AM) 11 Circuiti Mod. Freq. (FM)
- Gamme d'onda
- Onde medie (OM), lunghe (OL) e MF (FM).
- Tensioni di funzionamento
- Alimentazione a corrente alternata (CA) / 110; 220 Volt
- Altoparlante
- AP magnetodinamico ellittico (magnete permanente e bobina mobile).
- Potenza d'uscita
- 3 W (qualità ignota)
- Materiali
- Mobile in legno
- Radiomuseum.org
- Modello: Musikgerät RF117a Ch= CS61 - Grundig Radio-Vertrieb, RVF,
- Forma
- Soprammobile con pulsantiera/tastiera.
- Dimensioni (LxAxP)
- 580 x 150 x 190 mm / 22.8 x 5.9 x 7.5 inch
- Annotazioni
-
Gehäuse mitteldunkel poliert oder hell mattiert.
Siehe auch das Vorgängermodell RF117 mit 11 Transistoren.
Im VDRG-Handbuch 1970/71 wird das Gerät ohne "a" geführt.
- Peso netto
- 4 kg / 8 lb 13 oz (8.811 lb)
- Fonte esterna dei dati
- Erb
- Fonte dei dati
- Handbuch VDRG 1970/1971
- Letteratura / Schemi (1)
- -- Schematic
- Letteratura / Schemi (2)
- -- Original-techn. papers. (RF117a und CS61, ETL-Liste 10.1970)
- Altri modelli
-
In questo link sono elencati 6250 modelli, di cui 5496 con immagini e 4249 con schemi.
Elenco delle radio e altri apparecchi della Grundig (Radio-Vertrieb, RVF, Radiowerke); Fürth/Bayern