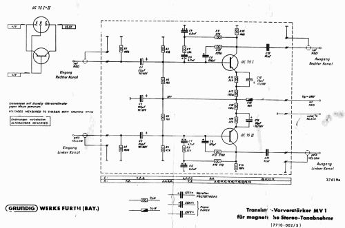
Transistor-Vorverstärker MV1
Grundig (Radio-Vertrieb, RVF, Radiowerke); Fürth/Bayern
- País
- Alemania
- Fabricante / Marca
- Grundig (Radio-Vertrieb, RVF, Radiowerke); Fürth/Bayern
- Año
- 1964/1965
- Categoría
- Amplificador de audio o mezclador
- Radiomuseum.org ID
- 110241
-
- alternative name: Grundig Portugal || Grundig USA / Lextronix
Haga clic en la miniatura esquemática para solicitarlo como documento gratuito.
- Numero de transistores
- Hay semiconductores.
- Principio principal
- Amplificador de Audio
- Gama de ondas
- - no hay
- Tensión de funcionamiento
- Alimentado desde otro equipo o aparato principal. / 200 Volt
- Altavoz
- - Este modelo usa amplificador externo de B.F.
- de Radiomuseum.org
- Modelo: Transistor-Vorverstärker MV1 - Grundig Radio-Vertrieb, RVF,
- Ancho, altura, profundidad
- 97 x 47 x 68 mm / 3.8 x 1.9 x 2.7 inch
- Anotaciones
-
Transistor-Vorverstärker MV1 für magnetische Stereo-Tonabnehmer.
Zum nachträglichen Einbau in Rundfunkgeräte, Musikschränke oder Verstärker für den Anschluss magnetischer Tonabnehmer aller Fabrikate.
- Precio durante el primer año
- 30.00 DM
- Procedencia de los datos
- Handbuch VDRG 1964/1965
- Autor
- Modelo creado por Bernd P. Kieck. Ver en "Modificar Ficha" los participantes posteriores.
- Otros modelos
-
Donde encontrará 6250 modelos, 5496 con imágenes y 4249 con esquemas.
Ir al listado general de Grundig (Radio-Vertrieb, RVF, Radiowerke); Fürth/Bayern
Colecciones
El modelo Transistor-Vorverstärker es parte de las colecciones de los siguientes miembros.