- Paese
- Italy
- Produttore / Marca
- IRME (Industrie Radio Meccaniche Elettriche); Roma
- Anno
- 1967 ??
- Categoria
- Ricetrasmettitore commerciale (TRX non amatoriale)
- Radiomuseum.org ID
- 224963
Clicca sulla miniatura dello schema per richiederlo come documento gratuito.
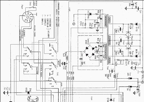
- Numero di tubi
- 5
- Numero di transistor
- 16
- Semiconduttori
- 2N708 2N708 2N3241 2N3054 2N3054 2N3241 2N3772 2N3772 2N3772 2N3772 2N3772 2N3772 2N3772 2N3772 40361 40361
- Gamme d'onda
- Gamme d'onda nelle note.
- Tensioni di funzionamento
- Batteria di accumulatori, per tutto (es. autoradio, radio amatoriali) / 12; 24 Volt
- Altoparlante
- AP magnetodinamico (magnete permanente e bobina mobile) / Ø 10 cm = 3.9 inch
- Potenza d'uscita
- 1.5 W (qualità ignota)
- Materiali
- Mobile di metallo
- Radiomuseum.org
- Modello: Ghepardo - IRME Industrie Radio
- Forma
- Apparecchio per ripiani a scaffale (come i componibili HiFi).
- Dimensioni (LxAxP)
- 436 x 395 x 370 mm / 17.2 x 15.6 x 14.6 inch
- Annotazioni
-
L'apparecchiatura monta le seguenti valvole: 12EK6 12ED6 12DQ6B 6146A 6146A per un'alimentazione a 12 Vcc, 12EK6 12AD6 25DQ6B 6883 6883 per un'alimentazione a 24 Vcc.
Gamme di emissione A: da 1600 a 3800 Kc/s; B: da 8195 a 8273 Kc/s. Frequenze predisposte: n° 7 nella gamma A; n° 3 nella gamma B. Potenza in antenna Gamma A: su carico artificiale di 10 Ohm in serie con 300 pF: normale 60W, ridotta 15 W. Gamma B: su carico resistivo di 50 Ohm potenza normale 100 W, ridotta 15W. Emissione in telefonia A3.
Gamme di ricezione A: da 500 a 1500 Kc/s; B: da 1500 a 3800 Kc/s; C: da 8000 a 9000 Kc/s, nella gamma B possono essere predisposte fino a 5 frequenze con controllo di conversione a quarzo, comunque scelte.
Frequenza di soccorso radiotelefonico 2182 Kc/s è totalmente predisposta con conversione a quarzo, il passaggio su tale frequenza si ottiene ruotando solamente il commutatore di gamma.
- Peso netto
- 31 kg / 68 lb 4.5 oz (68.282 lb)
- Letteratura / Schemi (1)
- -- Original-techn. papers.
- Autore
- Modello inviato da Fabio Masetti. Utilizzare "Proponi modifica" per inviare ulteriori dati.
- Altri modelli
-
In questo link sono elencati 24 modelli, di cui 17 con immagini e 14 con schemi.
Elenco delle radio e altri apparecchi della IRME (Industrie Radio Meccaniche Elettriche); Roma