- Pays
- Autriche
- Fabricant / Marque
- Kapsch & Söhne (KS), Telephon- und Telegraphenfabriks-AG; Wien
- Année
- 1934/1935
- Catégorie
- Radio - ou tuner d'après la guerre 1939-45
- Radiomuseum.org ID
- 9392
Cliquez sur la vignette du schéma pour le demander en tant que document gratuit.
- No. de tubes
- 3
- Principe général
- Récepteur TRF en général (avec ou sans réaction inconnu); 1 Etage(s) BF
- Circuits accordés
- 1 Circuits MA (AM)
- Gammes d'ondes
- PO uniquement
- Tension / type courant
- Alimentation Courant Alternatif (CA) / 110-220 Volt
- Haut-parleur
- HP dynamique à électro-aimant (électrodynamique)
- De Radiomuseum.org
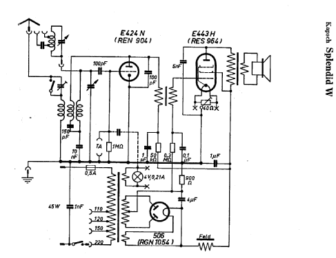
- Modèle: Splendid W - Kapsch & Söhne KS, Telephon-
- Remarques
- NF-Trafo-Koppl.
- Source extérieure
- E. Erb 3-907007-36-0
- Source
- Radiokatalog Band 2, Ernst Erb
- Source du schéma
- Lange+Schenk+FS-Röhrenbestückung
- D'autres Modèles
-
Vous pourrez trouver sous ce lien 614 modèles d'appareils, 514 avec des images et 379 avec des schémas.
Tous les appareils de Kapsch & Söhne (KS), Telephon- und Telegraphenfabriks-AG; Wien