6FM769 Ch= 6B11D
Majestic Radio & Television Co.,(post 1932)
- Country
- United States of America (USA)
- Manufacturer / Brand
- Majestic Radio & Television Co.,(post 1932)
- Year
- 1949 ??
- Category
- Broadcast Receiver - or past WW2 Tuner
- Radiomuseum.org ID
- 46664
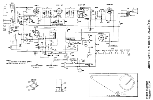
Click on the schematic thumbnail to request the schematic as a free document.
- Number of Tubes
- 8
- Main principle
- Superhet with RF-stage
- Wave bands
- Broadcast (BC) and FM or UHF.
- Details
- Changer (Record changer)
- Power type and voltage
- Alternating Current supply (AC) / 115 Volt
- Loudspeaker
- Permanent Magnet Dynamic (PDyn) Loudspeaker (moving coil)
- Material
- Wooden case
- from Radiomuseum.org
- Model: 6FM769 Ch= 6B11D - Majestic Radio & Television Co
- Shape
- Console with any shape - in general
- External source of data
- Ernst Erb
- Circuit diagram reference
- Rider's Perpetual, Volume 20 covering 1950
- Literature/Schematics (1)
- Rider's Perpetual, Volume 17 = covering 1947 (Riders 18-3, 4 ; 20-7)
- Other Models
-
Here you find 418 models, 174 with images and 358 with schematics for wireless sets etc. In French: TSF for Télégraphie sans fil.
All listed radios etc. from Majestic Radio & Television Co.,(post 1932)