Stereo Power Amplifier Sixteen 16 One Hundred RMS One Hundred
Marantz (Sound United LLC); Vista, CA
- País
- Estados Unidos
- Fabricante / Marca
- Marantz (Sound United LLC); Vista, CA
- Año
- 1969
- Categoría
- Amplificador de audio o mezclador
- Radiomuseum.org ID
- 279272
Haga clic en la miniatura esquemática para solicitarlo como documento gratuito.
- Numero de transistores
- 28
- Semiconductores
- SPS440 SPS439 SS9306 SS9305 SPS441 SJ3680 SJ3681 SJ3679 SJ3678 SJ3679 SJ3678 SS47 SPS439 SPS439 LM201 SR154
- Principio principal
- Amplificador de Audio
- Gama de ondas
- - no hay
- Tensión de funcionamiento
- Red: Corriente alterna (CA, Inglés = AC) / 117; 234 Volt
- Altavoz
- - Este modelo usa altavoz exterior (1 o más).
- Potencia de salida
- 200 W (300 W max.)
- Material
- Metálico
- de Radiomuseum.org
- Modelo: Stereo Power Amplifier Sixteen 16 [One Hundred RMS One Hundred] - Marantz Sound United LLC;
- Forma
- Unidad para estanteria.
- Ancho, altura, profundidad
- 390 x 146 x 204 mm / 15.4 x 5.7 x 8 inch
- Anotaciones
-
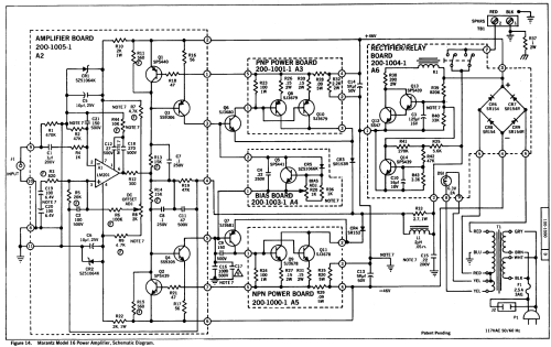
The Marantz Stereo Power Amplifier model 16 features two independent amplifier sections including of their power supply.
The semiconductors are identical is each channel. They are listed only once.
Units below number 16-1456 (excluded 16-1014, 16-1125, 16-1448, 16-1450): IC LH201 instead LM 201 (see Service Bulletin).
- Peso neto
- 13.5 kg / 29 lb 11.8 oz (29.736 lb)
- Precio durante el primer año
- 2,795.00 DM
- Mencionado en
- - - Manufacturers Literature (Service-Bulletin 31. August 1970)
- Documentación / Esquemas (1)
- -- Original prospect or advert (Paillard-Bolex Katalog Marantz Produkte Jan. 1971)
- Documentación / Esquemas (2)
- -- Original-techn. papers. (80 and 100 Watt versions)
- Autor
- Modelo creado por un miembro de CH. Ver en "Modificar Ficha" los participantes posteriores.
- Otros modelos
-
Donde encontrará 571 modelos, 563 con imágenes y 92 con esquemas.
Ir al listado general de Marantz (Sound United LLC); Vista, CA