1/4% Universal Bridge (LCR-Bridge) TF1313
Marconi Instruments, Marconi-Ekco (MI, MEI)
- Pays
- Royaume Uni
- Fabricant / Marque
- Marconi Instruments, Marconi-Ekco (MI, MEI)
- Année
- 1965 ??
- Catégorie
- Appareils de mesure et de dépannage (matériel de labo)
- Radiomuseum.org ID
- 114454
Cliquez sur la vignette du schéma pour le demander en tant que document gratuit.
- No. de tubes
- 4
- No. de transistors
- Semi-conducteurs
- Tr.Gl.=Metal-rectif.
- Gammes d'ondes
- - sans
- Tension / type courant
- Alimentation Courant Alternatif (CA) / 220 Volt
- Haut-parleur
- - - Pas de sortie basse fréquence
- Matière
- Boitier métallique
- De Radiomuseum.org
- Modèle: 1/4% Universal Bridge TF1313 - Marconi Instruments, Marconi-
- Forme
- Modèle de table profil bas (grand modèle).
- Dimensions (LHP)
- 485 x 285 x 255 mm / 19.1 x 11.2 x 10 inch
- Remarques
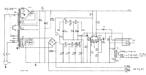
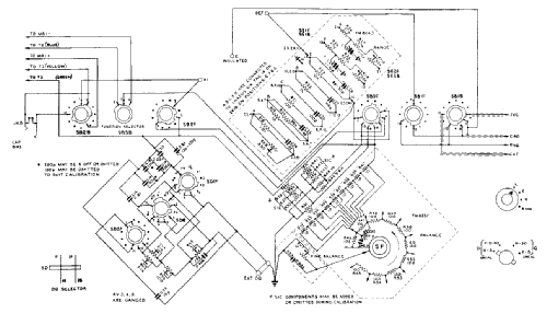
- Universal LCR Bridge; Accuracy 0.25 %; Inductance range: 0,1 µH - 110 H; Test frequencies: 1 kHz, 10 KHz; Capacity range: 0,1 pF - 110 µF; Resistance range: 0,003 Ohm - 110 MOhm.
- Poids net
- 13 kg / 28 lb 10.1 oz (28.634 lb)
- Source
- -- Collector info (Sammler)
- Auteur
- Modèle crée par Detlef Kraus. Voir les propositions de modification pour les contributeurs supplémentaires.
- D'autres Modèles
-
Vous pourrez trouver sous ce lien 99 modèles d'appareils, 86 avec des images et 41 avec des schémas.
Tous les appareils de Marconi Instruments, Marconi-Ekco (MI, MEI)
Collections
Le modèle 1/4% Universal Bridge (LCR-Bridge) fait partie des collections des membres suivants.
Contributions du forum pour ce modèle: Marconi Instruments,: 1/4% Universal Bridge TF1313
Discussions: 1 | Publications: 6
Beim Stöbern im Museum bin ich auf dieses Gerät gestoßen..
...und sehe dass jemand den Schaltplan sucht.
Ich habe den Schaltplan via Google aufgestöbert (Dauer ca. 60 sec.) und diese 40 Seiten PDF Datei auf meinem Rechner gespeichert
Gibt es eine einfache Möglichkeit, diesen Plan ins Museum zu laden ?
Oder müsste ich jetzt alle 40 Seiten ausdrucken, einzeln scanen und einzeln hochladen ?
Gibt es eine freie und gute Software, die aus 40 Seiten PDF automatisch 40 PNG-Datein erzeugt ?
Kann es zu Streitigkeiten kommen (Habe den Plan ja auch von anderer Seite runtergeladen) ?
Sollte man nur den Schaltplan, oder das ganze Manual ins Museum Stellen ?
Viele Fragen......
und nette Grüsse
Alfons
Alfons Lammers, 19.May.12