SCR-211-AE Frequency Meter Set (BC-221-AE)

Philco, Philadelphia Stg. Batt. Co.; USA

  • Anno
  • 1943
  • Categoria
  • Strumento da laboratorio
  • Radiomuseum.org ID
  • 142807

Clicca sulla miniatura dello schema per richiederlo come documento gratuito.

 Specifiche tecniche

  • Numero di tubi
  • 3
  • Gamme d'onda
  • Gamme d'onda nelle note.
  • Tensioni di funzionamento
  • Batterie a secco / 135 / 6 Volt
  • Altoparlante
  • - solo per cuffie o auricolari
  • Materiali
  • Mobile in legno
  • Radiomuseum.org
  • Modello: SCR-211-AE Frequency Meter Set - Philco, Philadelphia Stg. Batt
  • Forma
  • Apparecchio portatile > 20 cm (senza la necessità di una rete)
  • Dimensioni (LxAxP)
  • 10.5 x 15 x 9.75 inch / 267 x 381 x 248 mm
  • Annotazioni
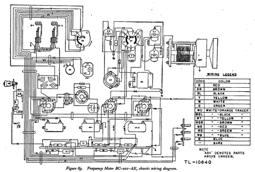
  • Precision heterodyne frequency meter designed to measure or radiate radio-frequency impulses between 125 kHz and 20 MHz. Portable, self-contained, used mainly to calibrate field radio receivers and transmitters by direct comparison with the crystal-calibrated variable frequency oscillator of the instrument. Frequency readings provided by a calibration book. Contained 1 MHz crystal oscillator and variable frequency oscillator operating in two switched ranges: 125 to 250 kHz and 2 to 4 MHz. The 2nd, 4th and 8th harmonics of the low-frequency range were used to cover 250 kHz to 2 MHz, while the 2nd, 4th and 5th harmonics of the high-frequency range were used to cover 4 MHz to 20 MHz. Required six BA-2 batteries (22.5V each), four BA-23 batteries (1.5V each) and HS-30 headset. P-18 or P-20 headsets may also be used. Electrically and mechanically similar to model BC-221-AG.

    Some units were supplied with AC power supply RA-133-B instead of batteries.

  • Peso netto
  • 36.2 lb (36 lb 3.2 oz) / 16.435 kg
  • Fonte dei dati
  • -- Original-techn. papers.
  • Letteratura / Schemi (1)
  • TM 11-300 (20 July 1944)
  • Autore
  • Modello inviato da Emilio Ciardiello. Utilizzare "Proponi modifica" per inviare ulteriori dati.

 Collezioni | Musei | Letteratura

Collezioni

Il modello SCR-211-AE fa parte delle collezioni dei seguenti membri.

 Forum