X11B (X 11 B Transistor 6+2) Ch= HS-759 early
Motorola Inc. (ex Galvin Mfg.Co. Chicago); Schaumburg (IL)
- País
- Estados Unidos
- Fabricante / Marca
- Motorola Inc. (ex Galvin Mfg.Co. Chicago); Schaumburg (IL)
- Año
- 1959
- Categoría
- Radio - o Sintonizador pasado WW2
- Radiomuseum.org ID
- 126365
Haga clic en la miniatura esquemática para solicitarlo como documento gratuito.
- Numero de transistores
- 6
- Principio principal
- Superheterodino en general; ZF/IF 455 kHz
- Gama de ondas
- OM (onda media) solamente
- Tensión de funcionamiento
- Pilas / 1 × 9 Volt
- Altavoz
- Altavoz dinámico (de imán permanente) / Ø 2.25 inch = 5.7 cm
- Material
- Plástico moderno (Nunca bakelita o catalina)
- de Radiomuseum.org
- Modelo: X11B Ch= HS-759 [early] - Motorola Inc. ex Galvin Mfg.Co
- Forma
- Portátil de bolsillo , menor de 20cm.
- Anotaciones
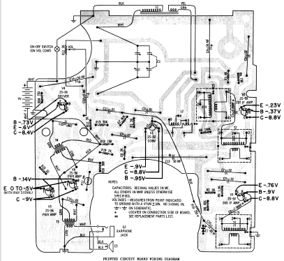
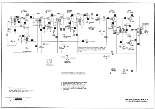
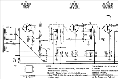
- The Motorola model X11B (early version) is a portable 6 transistor, 2 diode and 1 thermistor AM radio. AM Tuning Range: 532 to 1620 KHz. Color = Blue. Earphone jack is located on side of radio which disconnects the speaker for private listening. Radio labeled "Transistor 6 + 2", early version means different printed circuit board with different placement and several different valued parts. Sams photofact set 473 folder 9 date 2-60 features the Motorola models X11B, X11E, X11G and X11R as the same schematic.
- Documentación / Esquemas (1)
- Photofact Folder, Howard W. SAMS (Set 473 Folder 9 2-1960)
- Documentación / Esquemas (2)
- - - Manufacturers Literature
- Autor
- Modelo creado por un miembro de A. Ver en "Modificar Ficha" los participantes posteriores.
- Otros modelos
-
Donde encontrará 4655 modelos, 2982 con imágenes y 4153 con esquemas.
Ir al listado general de Motorola Inc. (ex Galvin Mfg.Co. Chicago); Schaumburg (IL)