- Pays
- Allemagne
- Fabricant / Marque
- Nachrichtenelektronik Greifswald, VEB (NEG); Greifswald (Ostd.)
- Année
- 1980 ??
- Catégorie
- Récepteur amateur (bandes amateurs, ev. avec bande AM)
- Radiomuseum.org ID
- 73859
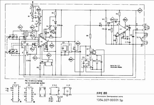
Cliquez sur la vignette du schéma pour le demander en tant que document gratuit.
- No. de transistors
- Semi-conducteurs présents
- Principe général
- Super hétérodyne (en général); FI/IF 455 kHz
- Gammes d'ondes
- Bandes en notes
- Tension / type courant
- Piles sèches / 4x1,5 Volt
- Haut-parleur
- - Pour casque ou amplificateur BF
- Matière
- Boitier métallique
- De Radiomuseum.org
- Modèle: Greif FPE 80 - Nachrichtenelektronik
- Forme
- Formes diverses décrites en notes
- Remarques
-
Fuchsjagd-Peilempfänger für den Bereich 3,5 - 3,8 MHz (80 m). Ferrit- und zuschaltbare Stabantenne, NF-Frequenzbereich: 500...1500 Hz. Kopfhöreranschluss hochohmig. Zubehör: Magnetischer Doppelkopfhörer DK 1007 (2x54 Ω) der Fa. Elmera/Sömmerda.
- Poids net
- 0.550 kg / 1 lb 3.4 oz (1.211 lb)
- Source
- Radiokatalog Band 2, Ernst Erb
- Littérature
- Zeitschrift "Funkamateur" 3/1980
- Auteur
- Modèle crée par d'un membre de D. Voir les propositions de modification pour les contributeurs supplémentaires.
- D'autres Modèles
-
Vous pourrez trouver sous ce lien 4 modèles d'appareils, 4 avec des images et 4 avec des schémas.
Tous les appareils de Nachrichtenelektronik Greifswald, VEB (NEG); Greifswald (Ostd.)
Collections
Le modèle Greif fait partie des collections des membres suivants.