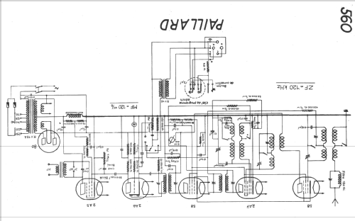
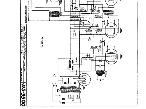
560MGR
Paillard AG; St. Croix
- Paese
- Svizzera
- Produttore / Marca
- Paillard AG; St. Croix
- Anno
- 1936–1938
- Categoria
- Radio (o sintonizzatore del dopoguerra WW2)
- Radiomuseum.org ID
- 12732
Clicca sulla miniatura dello schema per richiederlo come documento gratuito.
- Numero di tubi
- 6
- Principio generale
- Supereterodina con stadio RF; ZF/IF 120 kHz; 2 Stadi BF
- N. di circuiti accordati
- 7 Circuiti Mod. Amp. (AM)
- Gamme d'onda
- Onde medie (OM) e onde lunghe (OL).
- Particolarità
- Giradischi o cambiadischi; Wired Wireless Receiver(AF only)
- Tensioni di funzionamento
- Alimentazione a corrente alternata (CA) / 110; 125; 145; 220; 250 Volt
- Altoparlante
- AP din.(bobina mobile) - elettrodinamico o a magnete permanente (?).
- Materiali
- Mobile in legno
- Radiomuseum.org
- Modello: 560MGR - Paillard AG; St. Croix
- Forma
- Console di qualsiasi tipo
- Dimensioni (LxAxP)
- 500 x 930 x 360 mm / 19.7 x 36.6 x 14.2 inch
- Annotazioni
- mit TR!
- Peso netto
- 34 kg / 74 lb 14.2 oz (74.89 lb)
- Prezzo nel primo anno
- 725.00 SFr
- Fonte esterna dei dati
- E. Erb 3-907007-36-0
- Fonte dei dati
- Radiokatalog Band 2, Ernst Erb
- Altri modelli
-
In questo link sono elencati 552 modelli, di cui 270 con immagini e 303 con schemi.
Elenco delle radio e altri apparecchi della Paillard AG; St. Croix