UH3412GL Ch= 10L43U
Philco, Philadelphia Stg. Batt. Co.; USA
- Land
- USA
- Hersteller / Marke
- Philco, Philadelphia Stg. Batt. Co.; USA
- Jahr
- 1959
- Kategorie
- Fernseh-Empfänger/Monitor
- Radiomuseum.org ID
- 157815
Klicken Sie auf den Schaltplanausschnitt, um diesen kostenlos als Dokument anzufordern.
- Anzahl Röhren
- 16
- Röhren
- 6X8 6BC8 6AF4A or 6AF4B 6AM8A or 6AM8 6DE6 6DE6 6BQ5 6DR7 6CS6 6U8 or 6U8A or 6EA8 6CG7 6AW8A 6DA4 6DQ6A 1G3GT 17DAP4 or 17DRP4
- Hauptprinzip
- Super mit HF-Vorstufe
- Wellenbereiche
- VHF/UHF (siehe Bemerkungen)
- Betriebsart / Volt
- Wechselstromspeisung / 105 - 120 Volt
- Lautsprecher
- Dynamischer (permanent) Ovallautsprecher
- Material
- Gerät mit Holzgehäuse
- von Radiomuseum.org
- Modell: UH3412GL Ch= 10L43U - Philco, Philadelphia Stg. Batt
- Form
- Standgerät: allgemein.
- Bemerkung
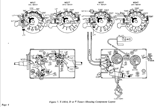
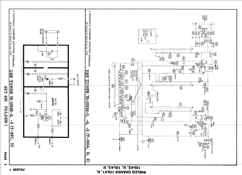
- The Philco UH3412GL is a 17" b/w TV with US standard VHF tuner channels 2 thru 13, 14 thru 83 UHF. Equipped with chassis 10L43U, VHF tuner T-101D, UHF tuner T-28C and picture tube 17DAP4 or 17DRP4. Uses 4" x 6" Elliptical PM speaker.
- Literatur/Schema (1)
- Photofact Folder, Howard W. SAMS (Date 12-59, Set 466, Folder 1)
- Literatur/Schema (2)
- - - Manufacturers Literature
- Autor
- Modellseite von Egon Penker angelegt. Siehe bei "Änderungsvorschlag" für weitere Mitarbeit.
- Weitere Modelle
-
Hier finden Sie 4120 Modelle, davon 2227 mit Bildern und 3768 mit Schaltbildern.
Alle gelisteten Radios usw. von Philco, Philadelphia Stg. Batt. Co.; USA