- Pays
- Argentina
- Fabricant / Marque
- Philips Argentina, FAPESA, Miniwatt tubes; Buenos Aires
- Année
- 1963
- Catégorie
- Radio - ou tuner d'après la guerre 1939-45
- Radiomuseum.org ID
- 166669
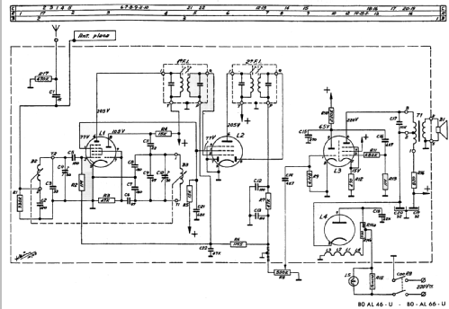
Cliquez sur la vignette du schéma pour le demander en tant que document gratuit.
- No. de tubes
- 4
- Principe général
- Super hétérodyne (en général); FI/IF 468 kHz; 2 Etage(s) BF
- Circuits accordés
- 6 Circuits MA (AM)
- Gammes d'ondes
- PO uniquement
- Tension / type courant
- Appareil tous courants (CA / CC) / 220 Volt
- Haut-parleur
- HP dynamique à aimant permanent + bobine mobile / Ø 10 cm = 3.9 inch
- Puissance de sortie
- 1.5 W (qualité inconnue)
- Matière
- Boitier en bakélite
- De Radiomuseum.org
- Modèle: B0AL66-U - Philips Argentina, FAPESA,
- Forme
- Modèle de table sans poussoirs, modèle cheminée
- Dimensions (LHP)
- 120 x 295 x 130 mm / 4.7 x 11.6 x 5.1 inch
- Remarques
- Philips Argentina B0AL66-U;
Electricamente identico al tipo B0AL46-U.
- Schémathèque (1)
- -- Original-techn. papers. (Manual de servicio Philips año 1966)
- Auteur
- Modèle crée par Jose Vigil. Voir les propositions de modification pour les contributeurs supplémentaires.
- D'autres Modèles
-
Vous pourrez trouver sous ce lien 278 modèles d'appareils, 173 avec des images et 199 avec des schémas.
Tous les appareils de Philips Argentina, FAPESA, Miniwatt tubes; Buenos Aires