Radioplayer 6501
Philips Australia
- Country
- Australia
- Manufacturer / Brand
- Philips Australia
- Year
- 1937
- Category
- Broadcast Receiver - or past WW2 Tuner
- Radiomuseum.org ID
- 172719
Click on the schematic thumbnail to request the schematic as a free document.
- Number of Tubes
- 5
- Main principle
- Superheterodyne (common); ZF/IF 462.5 kHz; 2 AF stage(s)
- Tuned circuits
- 6 AM circuit(s)
- Wave bands
- Broadcast only (MW).
- Power type and voltage
- Alternating Current supply (AC) / 220; 240; 260 Volt
- Loudspeaker
- Electro Magnetic Dynamic LS (moving-coil with field excitation coil)
- Material
- Wooden case
- from Radiomuseum.org
- Model: Radioplayer 6501 - Philips Australia
- Shape
- Console, Lowboy (legs < 50 %).
- Price in first year of sale
- 20.00 Aus£
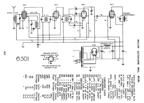
- Circuit diagram reference
- Australian Official Radio Service Manual Vol. I I
- Literature/Schematics (1)
- Mingay's Radio Diagram & I.F. Index
| Philips_Radioplayer_6501 | 205 KB |
- Documents regarding this model
- Author
- Model page created by Stuart Irwin. See "Data change" for further contributors.
- Other Models
-
Here you find 916 models, 723 with images and 438 with schematics for wireless sets etc. In French: TSF for Télégraphie sans fil.
All listed radios etc. from Philips Australia