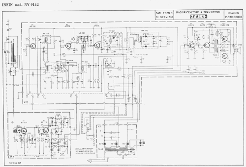
Radioricevitore a Transistori NV 9142
Radioson (Infin) - see also Magnadyne; Torino
- Paese
- Italy
- Produttore / Marca
- Radioson (Infin) - see also Magnadyne; Torino
- Anno
- 1971 ??
- Categoria
- Radio (o sintonizzatore del dopoguerra WW2)
- Radiomuseum.org ID
- 348940
Clicca sulla miniatura dello schema per richiederlo come documento gratuito.
- Numero di transistor
- 9
- Semiconduttori
- AF116 AF116 AF116 AF114 AF115 OC75 OC75 AC128 AC128 SFD104 SFD111 SFD111 SFD104 BA102
- Principio generale
- Supereterodina (in generale)
- Gamme d'onda
- Onde medie (OM) e MF (FM).
- Tensioni di funzionamento
- Alimentazione a corrente alternata (CA) / 120; 160; 220 Volt
- Altoparlante
- AP magnetodinamico (magnete permanente e bobina mobile)
- Radiomuseum.org
- Modello: Radioricevitore a Transistori NV 9142 - Radioson Infin - see also
- Annotazioni
-
Antenna interna per AM. Doppio circuito di alimentazione, di polarizzazion per i due transistor finali in controfase e per tutto il resto del circuito.
- Bibliografia
- -- Schematic (Schemario Radio Autoradio Mangianastri edizioni "Il Rostro" marzo 1971.)
- Autore
- Modello inviato da Pier Antonio Aluffi. Utilizzare "Proponi modifica" per inviare ulteriori dati.
- Altri modelli
-
In questo link sono elencati 5 modelli, di cui 0 con immagini e 2 con schemi.
Elenco delle radio e altri apparecchi della Radioson (Infin) - see also Magnadyne; Torino