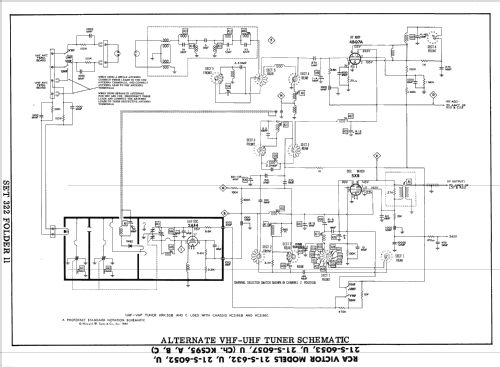
21-S-6057U Ch= KCS-95B
RCA (RCA Victor Co. Inc.); New York (NY)
- Produttore / Marca
- RCA (RCA Victor Co. Inc.); New York (NY)
- Anno
- 1955 ?
- Categoria
- Televisore (TV) / Monitor
- Radiomuseum.org ID
- 303643
-
- alternative name: RCA Manufacturing || Victor Talking Machine
Clicca sulla miniatura dello schema per richiederlo come documento gratuito.
- Numero di tubi
- 17
- Valvole
- 4BQ7A 2AF4 5X8 3CF6 3CB6 5AS8 6AW8 5U8 3AL5 5AQ5 6CG7 5AQ5 6CG7 12BQ6GTB or 12CU6 12AX4GTA 1X2B 21ALP4A
- Principio generale
- Supereterodina con stadio RF
- Gamme d'onda
- Gamme d'onda nelle note.
- Tensioni di funzionamento
- Alimentazione a corrente alternata (CA) / 60 cycles, 117V = 110 -120 Volt
- Altoparlante
- AP magnetodinamico (magnete permanente e bobina mobile)
- Materiali
- Mobile in legno
- Radiomuseum.org
- Modello: 21-S-6057U Ch= KCS-95B - RCA RCA Victor Co. Inc.; New
- Forma
- Soprammobile con qualsiasi forma (non saputo).
- Annotazioni
-
RCA Victor model 21-S-6057U is a 21" b/w TV with US standard VHF tuner channels 2 thru 13, and 14 thru 83 UHF. Equipped with chassis KCS-95B, VHF tuner KRK33B, -UHF tuner KRK33C and picture tube 21ALP4A.
- Letteratura / Schemi (1)
- Photofact Folder, Howard W. SAMS (Set 322 Folder 11)
- Autore
- Modello inviato da Dirk Taekels. Utilizzare "Proponi modifica" per inviare ulteriori dati.
- Altri modelli
-
In questo link sono elencati 5179 modelli, di cui 3252 con immagini e 4216 con schemi.
Elenco delle radio e altri apparecchi della RCA (RCA Victor Co. Inc.); New York (NY)