- Paese
- Canada
- Produttore / Marca
- RCA Victor (International), Montreal
- Anno
- 1939 ?
- Categoria
- Radio (o sintonizzatore del dopoguerra WW2)
- Radiomuseum.org ID
- 200525
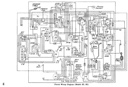
Clicca sulla miniatura dello schema per richiederlo come documento gratuito.
- Numero di tubi
- 6
- Principio generale
- Supereterodina con stadio RF; ZF/IF 455 kHz; 3 Stadi BF
- N. di circuiti accordati
- 7 Circuiti Mod. Amp. (AM)
- Gamme d'onda
- Onde medie (OM) e 2 gamme di onde corte (2 x OC).
- Tensioni di funzionamento
- Batterie (di accumulatori e/o a secco) / 1.5 & 2 x 45 Volt
- Altoparlante
- AP magnetodinamico (magnete permanente e bobina mobile) / Ø 12 inch = 30.5 cm
- Potenza d'uscita
- 0.4 W (0.6 W max.)
- Materiali
- Mobile in legno
- Radiomuseum.org
- Modello: B-2 - RCA Victor International,
- Forma
- Console con tastiera/pulsantiera.
- Annotazioni
-
The Canadian RCA Victor model B-1 is a 6-tube battery powered console radio. Covers Broadcast and two shortwave ranges.
- Fonte dei dati
- Pre-War Consoles
- Letteratura / Schemi (1)
- RCA Service Manual Vol 2 P. 181
- Autore
- Modello inviato da Hans-Joachim Korn † 16.11.15. Utilizzare "Proponi modifica" per inviare ulteriori dati.
- Altri modelli
-
In questo link sono elencati 667 modelli, di cui 441 con immagini e 606 con schemi.
Elenco delle radio e altri apparecchi della RCA Victor (International), Montreal