HiFi Endstufen Baugruppe BG-25 S
RIM bzw. Radio-RIM; München
- Country
- Germany
- Manufacturer / Brand
- RIM bzw. Radio-RIM; München
- Year
- 1970
- Category
- Audio Amplifier or -mixer
- Radiomuseum.org ID
- 256420
-
- Brand: Radiola-Industrie GmbH
Click on the schematic thumbnail to request the schematic as a free document.
- Number of Transistors
- 6
- Main principle
- Audio-Amplification
- Wave bands
- - without
- Details
- Hi-Fi equipment
- Power type and voltage
- Powered by external power supply or a main unit. / DC: 60 Volt
- Loudspeaker
- - This model requires external speaker(s).
- Power out
- 35 W (undistorted)
- Material
- Printed Circuit Board
- from Radiomuseum.org
- Model: HiFi Endstufen Baugruppe BG-25 S - RIM bzw. Radio-RIM; München
- Shape
- Chassis only or for «building in»
- Dimensions (WHD)
- 150 x 70 x 130 mm / 5.9 x 2.8 x 5.1 inch
- Notes
-
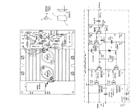
Verstärker Modul, HiFi Endstufen Baugruppe BG 25 S
35 Watt Endstufen - HiFi-Baustein mit einer Ausgangsleistung von 35 W Sinus an 8 Ω Lastwiderstand, Klirrgrad 0,5 % ( 1000 Hz ), Die Nennleistung wird erreicht bei 600 mV Eingangssignal an 6 KΩ, Der Frequenzgang des Verstärkers reicht von 20 Hz - 50 kHz, +/- 1 dB, Stromversorgung bei 35 W: 60 V/1,5 A, Lautsprecher von 5 - 16 Ω sind anschließbar.
Variante mit 25 Watt Sinus siehe HiFi Endstufen Baugruppe BG 25.
Unterschiede: Beim BG 25S werden 2 x 2N3055 anstelle 2 x 2N5036 verwendet, und es einfällt ein Elko von 2500 µF/35 V als Auskoppel-Kondensator.
- Mentioned in
- -- Original-techn. papers. (RIM -Jahrbuch 1971, Seite 24/25, FS 2/1970 Seite 122)
- Author
- Model page created by Reinhard Keins. See "Data change" for further contributors.
- Other Models
-
Here you find 313 models, 299 with images and 242 with schematics for wireless sets etc. In French: TSF for Télégraphie sans fil.
All listed radios etc. from RIM bzw. Radio-RIM; München