Majestic 876 Ch= 8M723
Rogers-Majestic, Standard Radio Manufacturing, Rogers Radio Tubes; Toronto
- Pays
- Canada
- Fabricant / Marque
- Rogers-Majestic, Standard Radio Manufacturing, Rogers Radio Tubes; Toronto
- Année
- 1938/1939
- Catégorie
- Radio - ou tuner d'après la guerre 1939-45
- Radiomuseum.org ID
- 160155
-
- alternative name: Rogers Radio Tube
Cliquez sur la vignette du schéma pour le demander en tant que document gratuit.
- No. de tubes
- 7
- Principe général
- Super hétérodyne (en général); FI/IF 456 kHz; 1 Etage(s) BF
- Circuits accordés
- 7 Circuits MA (AM)
- Gammes d'ondes
- PO et OC
- Tension / type courant
- Alimentation Courant Alternatif (CA) / 117 Volt
- Haut-parleur
- HP dynamique à électro-aimant (électrodynamique)
- De Radiomuseum.org
- Modèle: Majestic 876 Ch= 8M723 - Rogers-Majestic, Standard
- Forme
- Console avec des boutons-poussoirs
- Remarques
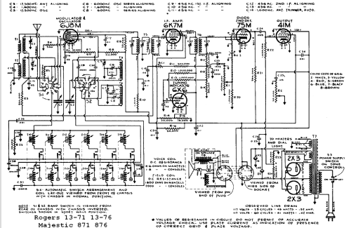
- This set has an automatic tuning mechanism. The 6X6 is a tuning indicator tube. The Rogers 13-71, 13-76, Majestic 871, De Forest Elgar and Bizet are electronically identical.
- Source du schéma
- Radio College of Canada
- Littérature
- RCC Rogers-Majestic section page 43 & 44
- Auteur
- Modèle crée par Robin Roeckers. Voir les propositions de modification pour les contributeurs supplémentaires.
- D'autres Modèles
-
Vous pourrez trouver sous ce lien 555 modèles d'appareils, 235 avec des images et 506 avec des schémas.
Tous les appareils de Rogers-Majestic, Standard Radio Manufacturing, Rogers Radio Tubes; Toronto