Stromversorgungsgerät DC Power Supply NGK Serie NGK15 / NGK35 / NGK70 / NGK280
Rohde & Schwarz, PTE; München
- Country
- Germany
- Manufacturer / Brand
- Rohde & Schwarz, PTE; München
- Year
- 1982 ??
- Category
- Power supply/conditioner or battery or charger
- Radiomuseum.org ID
- 270895
-
- alternative name: Messgerätebau Memmingen || Physikalisch-Technisches Entwicklungslabor Dr. Rohde & Dr. Schwarz
Click on the schematic thumbnail to request the schematic as a free document.
- Number of Transistors
- Semiconductors present.
- Semiconductors
- Wave bands
- - without
- Power type and voltage
- Alternating Current supply (AC) / 110/220 Volt
- Loudspeaker
- - - No sound reproduction output.
- Material
- Metal case
- from Radiomuseum.org
- Model: Stromversorgungsgerät DC Power Supply NGK Serie NGK15 / NGK35 / NGK70 / NGK280 - Rohde & Schwarz, PTE; München
- Shape
- Tablemodel without push buttons, Mantel/Midget/Compact up to 14
- Dimensions (WHD)
- 190 x 172 x 278 mm / 7.5 x 6.8 x 10.9 inch
- Notes
-
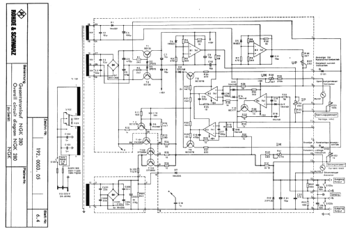
Serie von 70W Labor-Netzgeräten. Zehngang-Potentiometer zur getrennten Einstellung von Spannung und Strom ermöglichen sowohl Konstantspannungs- als auch Konstantstrom-Betrieb.
Typen-Übersicht Netzgeräte NGK... Spannung Strom NGK 15 0,001 ... 15 V 0,001 ... 4 A NGK 35 0,001 ... 35 V 0,001 ... 2 A NGK 70 0,001 ... 70 V 0,001 ... 2 A NGK 280 0,001 ... 280 V 2 mA ... 200 mA
- Net weight (2.2 lb = 1 kg)
- 8 kg / 17 lb 9.9 oz (17.621 lb)
- Mentioned in
- - - Manufacturers Literature
- Author
- Model page created by Franz Harder. See "Data change" for further contributors.
- Other Models
-
Here you find 557 models, 516 with images and 258 with schematics for wireless sets etc. In French: TSF for Télégraphie sans fil.
All listed radios etc. from Rohde & Schwarz, PTE; München
Collections
The model Stromversorgungsgerät DC Power Supply NGK Serie is part of the collections of the following members.
Forum contributions about this model: Rohde & Schwarz, PTE: Stromversorgungsgerät DC Power Supply NGK Serie NGK15 / NGK35 / NGK70 / NGK280
Threads: 1 | Posts: 5
Liebe Sammlerfreunde,
vielleicht kann mir hier jemand helfen mein Labornetzgerät Rohde & Schwarz - NGK 35 fliegt die Eingangssicherung , da ich dort 8,4 ohm messe und 1A abgesichert ist , passt wohl etwas nicht mehr so recht. Hat jemand einen Schaltplan von diesem Gerät oder kann es sein daß die Eingangswicklung Schaden genommen hat?
schöne Grüße
Horst Meier
Horst Meier, 29.Jun.15