- País
- Estados Unidos
- Fabricante / Marca
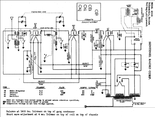
- Sentinel Radio Corp., Evanston, Illinois
- Año
- 1935 ??
- Categoría
- Radio - o Sintonizador pasado WW2
- Radiomuseum.org ID
- 57626
Haga clic en la miniatura esquemática para solicitarlo como documento gratuito.
- Numero de valvulas
- 4
- Principio principal
- RFS (Radio Frecuencia Sintonizada) en general
- Número de circuitos sintonía
- 2 Circuíto(s) AM
- Gama de ondas
- OM y OC
- Tensión de funcionamiento
- Red: Corriente alterna (CA, Inglés = AC)
- Altavoz
- Altavoz electrodinámico (bobina de campo)
- de Radiomuseum.org
- Modelo: 4500 - Sentinel Radio Corp., Evanston
- Ext. procedencia de los datos
- Ernst Erb
- Referencia esquema
- Rider's Perpetual, Volume 6 = 1935 and before
- Otros modelos
-
Donde encontrará 726 modelos, 358 con imágenes y 618 con esquemas.
Ir al listado general de Sentinel Radio Corp., Evanston, Illinois