SG672
Sobell Ind., Slough
- Land
- Grossbritannien (UK)
- Hersteller / Marke
- Sobell Ind., Slough
- Jahr
- 1962
- Kategorie
- Rundfunkempfänger (Radio - oder Tuner nach WW2)
- Radiomuseum.org ID
- 169351
Klicken Sie auf den Schaltplanausschnitt, um diesen kostenlos als Dokument anzufordern.
- Anzahl Röhren
- 4
- Hauptprinzip
- Superhet allgemein; ZF/IF 470 kHz; 2 NF-Stufe(n)
- Anzahl Kreise
- 6 Kreis(e) AM
- Wellenbereiche
- Langwelle, Mittelwelle (LW+MW).
- Spezialitäten
- Plattenwechsler
- Betriebsart / Volt
- Wechselstromspeisung / 200-250 Volt
- Lautsprecher
- Dynamischer (permanent) Ovallautsprecher
- Belastbarkeit / Leistung
- 2 W (Qualität unbekannt)
- Material
- Gerät mit Holzgehäuse
- von Radiomuseum.org
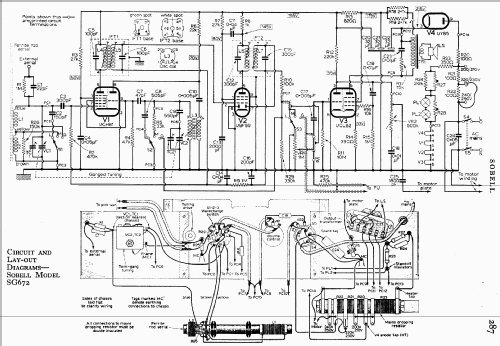
- Modell: SG672 - Sobell Ind., Slough
- Form
- Standgerät: allgemein.
- Bemerkung
- Radiogram fitted with BSR type UA14 four speed changer, & TC8M pick-up cartridge. Price 38gns. Similar to GEC model G972.
- Originalpreis
- 40.00 GBP
- Datenherkunft
- -- Schematic
- Literatur/Schema (1)
- Radio And Television Servicing books (R&TVS) (RER Sheet R191.)
- Autor
- Modellseite von Keith Staines angelegt. Siehe bei "Änderungsvorschlag" für weitere Mitarbeit.
- Weitere Modelle
-
Hier finden Sie 116 Modelle, davon 69 mit Bildern und 90 mit Schaltbildern.
Alle gelisteten Radios usw. von Sobell Ind., Slough