124 Ch= Z4
Spiegel Inc. (Continental); Chicago
- Land
- USA
- Hersteller / Marke
- Spiegel Inc. (Continental); Chicago
- Jahr
- 1939
- Kategorie
- Rundfunkempfänger (Radio - oder Tuner nach WW2)
- Radiomuseum.org ID
- 59180
Klicken Sie auf den Schaltplanausschnitt, um diesen kostenlos als Dokument anzufordern.
- Anzahl Röhren
- 6
- Hauptprinzip
- Superhet allgemein; ZF/IF 456 kHz
- Anzahl Kreise
- 6 Kreis(e) AM
- Wellenbereiche
- Mittelwelle, Kurzwelle und Tropenband.
- Betriebsart / Volt
- AKKU-Speisung (für alles, z.B. bei Autoradios und Amateurgeräten) / 6 Volt
- Lautsprecher
- Magnetischer Lautsprecher allgemein, System nicht definiert
- von Radiomuseum.org
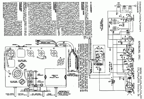
- Modell: 124 Ch= Z4 - Spiegel Inc. Continental;
- Bemerkung
- Farm radio. Sync.vibrator for +B.
- Datenherkunft extern
- Ernst Erb
- Schaltungsnachweis
- Rider's Perpetual, Volume 10 = 1939 and before
- Weitere Modelle
-
Hier finden Sie 1282 Modelle, davon 555 mit Bildern und 1047 mit Schaltbildern.
Alle gelisteten Radios usw. von Spiegel Inc. (Continental); Chicago