- Produttore / Marca
- Spiegel Inc. (Continental); Chicago
- Anno
- 1934
- Categoria
- Radio (o sintonizzatore del dopoguerra WW2)
- Radiomuseum.org ID
- 59037
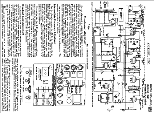
Clicca sulla miniatura dello schema per richiederlo come documento gratuito.
- Numero di tubi
- 7
- Principio generale
- Supereterodina con stadio RF; ZF/IF 456 kHz
- N. di circuiti accordati
- 7 Circuiti Mod. Amp. (AM)
- Gamme d'onda
- Onde medie (OM) e corte (OC).
- Tensioni di funzionamento
- Alimentazione a corrente alternata (CA) / 115 Volt
- Altoparlante
- AP magnetodinamico (magnete permanente e bobina mobile)
- Materiali
- Mobile di metallo
- Radiomuseum.org
- Modello: Ch= 27D - Spiegel Inc. Continental;
- Forma
- Chassis o in scatola da montaggio
- Annotazioni
- Used in several models.
- Fonte esterna dei dati
- Ernst Erb
- Riferimenti schemi
- Rider's Perpetual, Volume 9 = 1938 and before
- Letteratura / Schemi (1)
- Riders 9-43 , 9-44
- Altri modelli
-
In questo link sono elencati 1283 modelli, di cui 558 con immagini e 1048 con schemi.
Elenco delle radio e altri apparecchi della Spiegel Inc. (Continental); Chicago