3OF 5 C 09D 063
Torotor; Charlottenlund
- Paese
- Danimarca
- Produttore / Marca
- Torotor; Charlottenlund
- Anno
- 1953 ?
- Categoria
- Radio (o sintonizzatore del dopoguerra WW2)
- Radiomuseum.org ID
- 296701
Clicca sulla miniatura dello schema per richiederlo come documento gratuito.
- Numero di tubi
- 6
- Principio generale
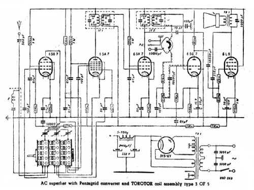
- Supereterodina con stadio RF; ZF/IF 465 kHz; 2 Stadi BF
- Gamme d'onda
- Onde medie (OM) e più di 2 gamme di onde corte (> 2 x OC).
- Tensioni di funzionamento
- Alimentazione a corrente alternata (CA) / 220 Volt
- Altoparlante
- AP magnetodinamico (magnete permanente e bobina mobile)
- Potenza d'uscita
- 6 W (qualità ignota)
- Radiomuseum.org
- Modello: 3OF 5 C 09D 063 - Torotor; Charlottenlund
- Annotazioni
-
Este kit se compone de 1 block de bobinas 3OF 5 C , de 5 bandas (OM mas 4 OC), chasis, dial rectangular gigante, capacitor variable de 3 secciones y dos transformadores de frecuencia intermedia. Fue comercializado en la Argentina y los armadores en sus talleres les colocaban diversos gabinetes, generalmente de madera. Muy usado para combinados y muebles grandes-.-
- Bibliografia
- Seleccion de Circuitos, Argentina, año 1954, pag. 418-419
- Letteratura / Schemi (1)
- -- Schematic
- Autore
- Modello inviato da Heriberto Tavella. Utilizzare "Proponi modifica" per inviare ulteriori dati.
- Altri modelli
-
In questo link sono elencati 2 modelli, di cui 2 con immagini e 1 con schemi.
Elenco delle radio e altri apparecchi della Torotor; Charlottenlund