Volt-Ohm-Meter (VOM) 666-HH
Triplett Electrical Instrument Co.; Bluffton (OH)
- Country
- United States of America (USA)
- Manufacturer / Brand
- Triplett Electrical Instrument Co.; Bluffton (OH)
- Year
- 1951 ??
- Category
- Service- or Lab Equipment
- Radiomuseum.org ID
- 97754
Click on the schematic thumbnail to request the schematic as a free document.
- Wave bands
- - without
- Power type and voltage
- Storage and/or dry batteries / 1.5 Volt
- Loudspeaker
- - For headphones or amp.
- Material
- Bakelite case
- from Radiomuseum.org
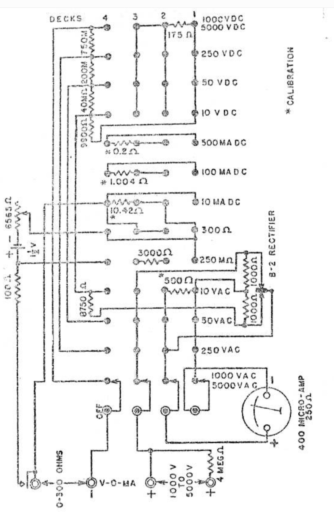
- Model: Volt-Ohm-Meter 666-HH - Triplett Electrical Instrument
- Shape
- Very small Portable or Pocket-Set (Handheld) < 8 inch.
- Dimensions (WHD)
- 3.2 x 5.7 x 2.9 inch / 81 x 145 x 74 mm
- Notes
- AC-DC volts: 0-10-50-250 1000-5000 at 1000 ohms per volt.
- Price in first year of sale
- 24.00 $
- Literature/Schematics (1)
- 1951 Newark catalog Nº 51
- Author
- Model page created by Vitor Oliveira. See "Data change" for further contributors.
- Other Models
-
Here you find 143 models, 137 with images and 56 with schematics for wireless sets etc. In French: TSF for Télégraphie sans fil.
All listed radios etc. from Triplett Electrical Instrument Co.; Bluffton (OH)
Collections
The model Volt-Ohm-Meter (VOM) is part of the collections of the following members.
Forum contributions about this model: Triplett Electrical: Volt-Ohm-Meter 666-HH
Threads: 2 | Posts: 3
Ich habe einen Triplett 666hh, der auf DC nicht genau ist. Wenn der 175-Ohm-Widerstand parallel zum Messgerät ausgeschaltet ist, wirkt sich dies auf die Genauigkeit aus oder sind es die einzelnen Widerstände
Attachments
Dave Oneill, 20.Jun.24
I have just repaired a 666H which had on the inside of the case the date of 1943.
The meter had been dropped and a cracked case repaired reasonably well but the dial glass was damaged, I have replaced that with a piece of a audio cassette case for the time being.
Tested in comparison against a modern DMM, the readings are very good.
Robert Forbes, 03.Mar.13