Voltmeter-Ammeter C-4311 {Ц-4311}
Unknown - CUSTOM BUILT: Soviet Union
- Paese
- Unione Sovietica
- Produttore / Marca
- Unknown - CUSTOM BUILT: Soviet Union
- Anno
- 1982 ??
- Categoria
- Strumento da laboratorio
- Radiomuseum.org ID
- 161073
Clicca sulla miniatura dello schema per richiederlo come documento gratuito.
- Gamme d'onda
- - senza
- Tensioni di funzionamento
- Alimentazione non richiesta
- Altoparlante
- - - Nessuna uscita audio.
- Materiali
- Plastica o bachelite
- Radiomuseum.org
- Modello: Voltmeter-Ammeter C-4311 {Ц-4311} - Unknown - CUSTOM BUILT: Soviet
- Forma
- Soprammobile basso, con andamento orizzontale (grosse dimensioni).
- Dimensioni (LxAxP)
- 220 x 120 x 290 mm / 8.7 x 4.7 x 11.4 inch
- Annotazioni
-
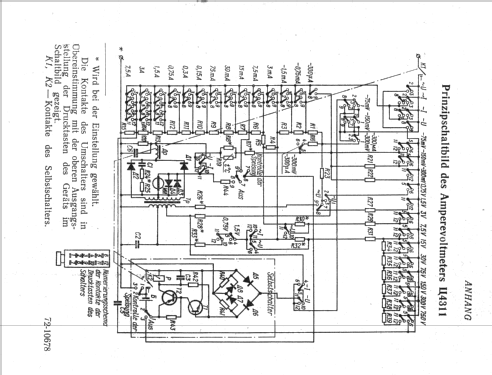
Voltmetro, Amperometro da banco sia in cc che in ca. Portate: 75mV; 150mV; 300mV; 0,75V; 1,5V; 7,5V; 15V; 30V; 75V; 150V, 300V; 750V. 0,3mA; 0,75mA; 1,5mA; 3mA; 7,5mA; 15mA; 30mA; 75mA; 150mA; 300mA; 750mA; 1,5A; 3A; 7,5A. Tutte le portate sono selezionabili tramite dei tasti, un pulsante in particolare serve per ripristinare la protezione dello strumento qualora si sbagli portata.
Amperevoltmeter mit Überlastungsschutz für Strom- und Spannungsmessungen in Gleich- und Wechselstromkreisen mit einer Frequenz von 45 bis 16000 Hz. Genauigkeitsklasse 0,5 für Gleichstrom bzw. 1,0 für Wechselstrom.
Die insgesamt 46 Messbereiche sind in der Tabelle detailliert gelistet (Bild su_4311_messbereiche.png)
- Bibliografia
- -- Original-techn. papers.
Manual Deutsch | 4405 KB |
- Documenti su questo modello
- Autore
- Modello inviato da Fabio Masetti. Utilizzare "Proponi modifica" per inviare ulteriori dati.
- Altri modelli
-
In questo link sono elencati 172 modelli, di cui 158 con immagini e 37 con schemi.
Elenco delle radio e altri apparecchi della Unknown - CUSTOM BUILT: Soviet Union
Collezioni
Il modello Voltmeter-Ammeter fa parte delle collezioni dei seguenti membri.