H-642K20A Ch= V-2194-1
Westinghouse El. & Mfg. Co. - see also Canadian W.
- Pays
- Etats-Unis
- Fabricant / Marque
- Westinghouse El. & Mfg. Co. - see also Canadian W.
- Année
- 1951 ?
- Catégorie
- Récepteur de télévision ou moniteur
- Radiomuseum.org ID
- 353163
-
- alternative name: Westinghouse El. Int.
Cliquez sur la vignette du schéma pour le demander en tant que document gratuit.
- No. de tubes
- 22
- Lampes / Tubes
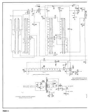
- 6AK5 or 6BC5 6J6 6CB6 6CB6 6CB6 6AL5 6AH6 6AU6 6AU6 6AU6 6T8 6W6GT 12AV7 or 12AT7 6SN7GT 6V6GT 6C4 12AU7 6AU5GT 6W4GT 1B3GT 5U4G 20CP4
- Principe général
- Super hétérodyne avec étage HF
- Tension / type courant
- Alimentation Courant Alternatif (CA) / 60 Hz, 117V = 110 -120 Volt
- Haut-parleur
- HP dynamique à aimant permanent + bobine mobile
- Matière
- Boitier en bois
- De Radiomuseum.org
- Modèle: H-642K20A Ch= V-2194-1 - Westinghouse El. & Mfg. Co. -
- Forme
- Console de forme générique
- Remarques
-
Westinghouse model H-642K20A is a 20” b/w TV with US standard VHF tuner channels 2 thru 13. Equipped with chassis V-2194-1, VHF tuner V-9886-5 picture tube 20CP4.
- Schémathèque (1)
- Photofact Folder, Howard W. SAMS (Set 156, folder 3, dated 1-52)
- Schémathèque (2)
- Photofact Folder, Howard W. SAMS (Set 137, folder 16, dated 7-51)
- Auteur
- Modèle crée par Dirk Taekels. Voir les propositions de modification pour les contributeurs supplémentaires.
- D'autres Modèles
-
Vous pourrez trouver sous ce lien 3157 modèles d'appareils, 1761 avec des images et 2673 avec des schémas.
Tous les appareils de Westinghouse El. & Mfg. Co. - see also Canadian W.