Kinoverstärker Dominar L Typ 32-02/1
Zeiss Ikon AG; Stuttgart
- Pays
- Allemagne
- Fabricant / Marque
- Zeiss Ikon AG; Stuttgart
- Année
- 1952
- Catégorie
- Amplificateur BF ou mélangeur BF
- Radiomuseum.org ID
- 197709
Cliquez sur la vignette du schéma pour le demander en tant que document gratuit.
- No. de tubes
- 7
- Principe général
- Amplification audio
- Gammes d'ondes
- - sans
- Tension / type courant
- Alimentation Courant Alternatif (CA) / 110; 125; 150; 220 Volt
- Haut-parleur
- - Ce modèle nécessite des HP externes
- Puissance de sortie
- 18 W (sans distorsion)
- Matière
- Boitier métallique
- De Radiomuseum.org
- Modèle: Kinoverstärker Dominar L Typ 32-02/1 - Zeiss Ikon AG; Stuttgart
- Forme
- Rack
- Dimensions (LHP)
- 374 x 526 x 197 mm / 14.7 x 20.7 x 7.8 inch
- Remarques
-
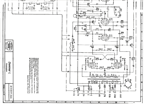
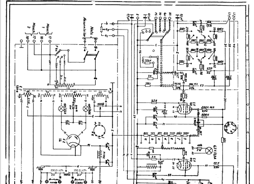
Hochqualitativer Leistungsverstärker mit Gegentakt-Endstufe zur Beschallung von Kinos.
Der Verstärker besitzt Tonsignaleingänge für zwei Kinoprojektoren, Kinogong,
Schallplattenspieler (mit entspr. Entzerrung) und Mikrofon.
Er weist einen Anschluß für einen externen Lautstärkesteller (Saalregler) und
spezielle Anpassungen des Frequenzganges an den Veranstaltungsraum auf.
Eingänge: > 100 kΩ, Mikrofon, Gong, Schallplattenspieler, 2x Kinoprojektor
Ausgang: 18 Watt an 2, 4, 7 oder 15 Ω
Klirrfaktor (1 kHz): < 3%
Störspannung: < 0,1 %
Verstärkung (1 kHz): ca. 86 dB
Leistungsaufnahme: ca. 110 VA
- Source
- -- Original-techn. papers.
Zeiss Dominar Manual. | 462 KB |
- Documents sur ce modèle
- Auteur
- Modèle crée par Paul Stricker. Voir les propositions de modification pour les contributeurs supplémentaires.
- D'autres Modèles
-
Vous pourrez trouver sous ce lien 10 modèles d'appareils, 9 avec des images et 1 avec des schémas.
Tous les appareils de Zeiss Ikon AG; Stuttgart
Collections
Le modèle Kinoverstärker Dominar L fait partie des collections des membres suivants.