radiomuseum.org
Please click your language flag. Bitte Sprachflagge klicken.

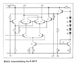
B222D

Information - Help 
ID = 87712
       
Country:
Germany
Brand: Halbleiterwerk Frankfurt /Oder, VEB, (HFO); Frankfurt /Oder (Ostd.)
Tube type:  IC - Integrated Circuit   RF/IF-Stage 
Identical to B222D

Base DIL (dual-in-line) in general
Description

Aufbau/Content: IC (bipilar);
Form/Case/Outline: DIP-14;
Applikation/Type: Doppel Gegentakt Mischer;
Daten/electr.data: VS: 6...18V; IS (max): 12.7mA; Ptot: 360mW; Top: -25...80°C.
-

 

b222d.png
B222D: rfe 6/78
Egon Strampe

b_222_d.png B222D: rfe 6/78
Egon Strampe

b222d.png
B222D: rfe 6/78
Egon Strampe

Collection of

 
b222d_halbleiterwerk_frankfurt_oder_veb.jpg

B222D
 

You reach this tube or valve page from a search after clicking the "tubes" tab or by clicking a tube on a radio model page. You will find thousands of tubes or valves with interesting links. You even can look up radio models with a certain tube line up. [rmxtube-en]
  

Data Compliance More Information