ELBE 2701 modular
Comercial Radio Bertrán; Electrónica Bertrán; ELBE; Barcelona
- Paese
- Spagna
- Produttore / Marca
- Comercial Radio Bertrán; Electrónica Bertrán; ELBE; Barcelona
- Anno
- 1967 ??
- Categoria
- Televisore (TV) / Monitor
- Radiomuseum.org ID
- 298062
Clicca sulla miniatura dello schema per richiederlo come documento gratuito.
- Numero di tubi
- 15
- Valvole
- PC900 PCF801 EF183 EF183 EF184 PFL200 PCH200 PCL85 PCF802 PL504 PY88 EF184 EF184 PCL86 unknown_CRT
- Numero di transistor
- 2
- Principio generale
- Supereterodina (in generale); ZF/IF 38900 kHz
- Gamme d'onda
- VHF/UHF (ved. i dettagli nelle note)
- Tensioni di funzionamento
- Alimentazione a corrente alternata (CA) / 125; 220 Volt
- Altoparlante
- AP magnetodinamico (magnete permanente e bobina mobile)
- Radiomuseum.org
- Modello: ELBE 2701 modular - Comercial Radio Bertrán;
- Annotazioni
-
TV B/N 27"
Selector rotativo de VHF Roselson RV3-04. Sintonizador de UHF Roselson RU75-T
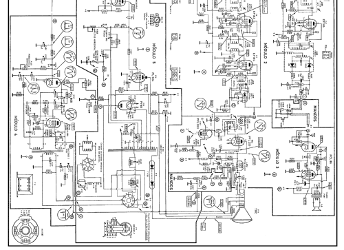
- Letteratura / Schemi (1)
- -- Schematic
- Autore
- Modello inviato da Miguel Bravo-Cos. Utilizzare "Proponi modifica" per inviare ulteriori dati.
- Altri modelli
-
In questo link sono elencati 284 modelli, di cui 120 con immagini e 84 con schemi.
Elenco delle radio e altri apparecchi della Comercial Radio Bertrán; Electrónica Bertrán; ELBE; Barcelona