- Country
- Sweden
- Manufacturer / Brand
- Stern & Stern (Concerton / Conserton), S&S; Stockholm
- Year
- 1954
- Category
- Broadcast Receiver - or past WW2 Tuner
- Radiomuseum.org ID
- 146269
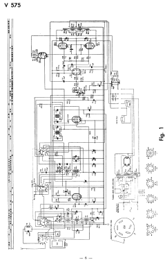
Click on the schematic thumbnail to request the schematic as a free document.
- Number of Tubes
- 7
- Main principle
- Superheterodyne (common); ZF/IF 452 kHz
- Tuned circuits
- 6 AM circuit(s)
- Wave bands
- Broadcast, Long Wave and 2 x Short Wave.
- Details
- Record Player (perh.Changer)
- Power type and voltage
- Alternating Current supply (AC) / 110; 127; 220; 240 Volt
- Loudspeaker
- Permanent Magnet Dynamic (PDyn) Loudspeaker (moving coil)
- Material
- Wooden case
- from Radiomuseum.org
- Model: V575 - Stern & Stern Concerton /
- Shape
- Console with any shape - in general
- Dimensions (WHD)
- 792 x 815 x 425 mm / 31.2 x 32.1 x 16.7 inch
- Notes
- Price not including recordplayer/changer.
- Net weight (2.2 lb = 1 kg)
- 28.5 kg / 62 lb 12.4 oz (62.775 lb)
- Price in first year of sale
- 625.00 SEK
- Source of data
- -- Original prospect or advert
- Literature/Schematics (1)
- -- Original-techn. papers.
- Other Models
-
Here you find 395 models, 228 with images and 173 with schematics for wireless sets etc. In French: TSF for Télégraphie sans fil.
All listed radios etc. from Stern & Stern (Concerton / Conserton), S&S; Stockholm