- Country
- Great Britain (UK)
- Manufacturer / Brand
- Ekco, E.K.Cole Ltd.; Southend-on-Sea
- Year
- 1957 ?
- Category
- Car Radio, perhaps also + sound player/recorder
- Radiomuseum.org ID
- 146605
Click on the schematic thumbnail to request the schematic as a free document.
- Number of Tubes
- 7
- Main principle
- Superhet with RF-stage; ZF/IF 470 kHz; 3 AF stage(s)
- Tuned circuits
- 6 AM circuit(s)
- Wave bands
- Wave Bands given in the notes.
- Power type and voltage
- Storage Battery for all (e.g. for car radios and amateur radios) / 12 Volt
- Loudspeaker
- - This model requires external speaker(s).
- from Radiomuseum.org
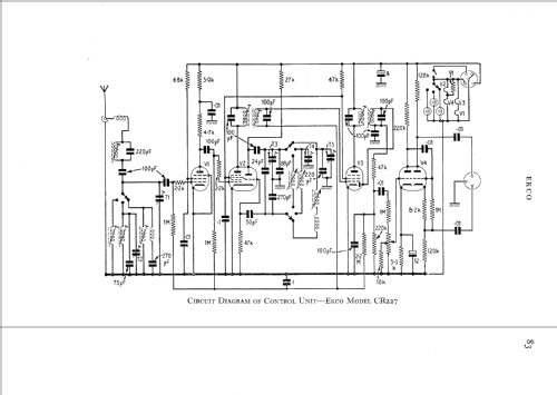
- Model: CR227 - Ekco, E.K.Cole Ltd.; Southend-
- Notes
- 3 pre-set tuning controls each on a seperate waveband, 190-340m, 330-570m & 1150-1850m (2x MW & 1x LW). Radio comprises of 2 units plus speaker.
- Source of data
- -- Schematic
- Circuit diagram reference
- Radio and TV Servicing books (R&TVS) book
- Author
- Model page created by Keith Staines. See "Data change" for further contributors.
- Other Models
-
Here you find 426 models, 315 with images and 256 with schematics for wireless sets etc. In French: TSF for Télégraphie sans fil.
All listed radios etc. from Ekco, E.K.Cole Ltd.; Southend-on-Sea