- Produttore / Marca
- Federal Radio Corp. / Federal Telephone & Telegraph Co.; Buffalo, NY
- Anno
- 1951 ?
- Categoria
- Radio (o sintonizzatore del dopoguerra WW2)
- Radiomuseum.org ID
- 40393
-
- alternative name: Federal Recorder || Federal Tel. & Radio || Federal T&T
- Brand: Orthosonic / Ortho-Sonic
Clicca sulla miniatura dello schema per richiederlo come documento gratuito.
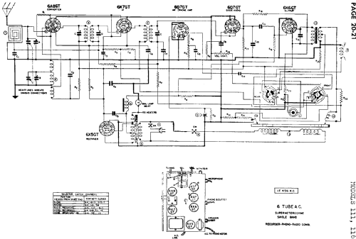
- Numero di tubi
- 6
- Principio generale
- Supereterodina (in generale); ZF/IF 456 kHz
- N. di circuiti accordati
- 5 Circuiti Mod. Amp. (AM)
- Gamme d'onda
- Solo onde medie (OM).
- Particolarità
- Fonoincisore
- Tensioni di funzionamento
- Alimentazione a corrente alternata (CA)
- Altoparlante
- AP elettrodinamico (bobina mobile e bobina di eccitazione/di campo) / Ø 5 inch = 12.7 cm
- Radiomuseum.org
- Modello: 111 - Federal Radio Corp. / Federal
- Annotazioni
- Built-in loop antenna.
- Fonte esterna dei dati
- Ernst Erb
- Riferimenti schemi
- Rider's Perpetual, Volume 20 covering 1950
- Altri modelli
-
In questo link sono elencati 205 modelli, di cui 97 con immagini e 133 con schemi.
Elenco delle radio e altri apparecchi della Federal Radio Corp. / Federal Telephone & Telegraph Co.; Buffalo, NY