Pembroke 2068/3D
Grundig Ltd., London
- Country
- Great Britain (UK)
- Manufacturer / Brand
- Grundig Ltd., London
- Year
- 1958 ?
- Category
- Broadcast Receiver - or past WW2 Tuner
- Radiomuseum.org ID
- 148440
Click on the schematic thumbnail to request the schematic as a free document.
- Number of Tubes
- 6
- Main principle
- Superheterodyne (common); ZF/IF 468/10700 kHz; 2 AF stage(s)
- Tuned circuits
- 6 AM circuit(s) 8 FM circuit(s)
- Wave bands
- Broadcast, Long Wave and FM or UHF.
- Power type and voltage
- Alternating Current supply (AC) / 110 / 200-250 Volt
- Loudspeaker
- 3 Loudspeakers
- Material
- Wooden case
- from Radiomuseum.org
- Model: Pembroke 2068/3D - Grundig Ltd., London
- Shape
- Tablemodel with Push Buttons.
- Notes
- Grundig Pembroke 2068/3D.
See also the German model Musikgerät 2068 with different magic eye (EM85 instead of EM81).
- Source of data
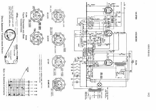
- -- Schematic
- Circuit diagram reference
- Radio and TV Servicing books (R&TVS) book
- Author
- Model page created by Keith Staines. See "Data change" for further contributors.
- Other Models
-
Here you find 52 models, 41 with images and 26 with schematics for wireless sets etc. In French: TSF for Télégraphie sans fil.
All listed radios etc. from Grundig Ltd., London