- Country
- Switzerland
- Manufacturer / Brand
- Jura; La Chaux-de-Fonds (eigentlich Zürich)
- Year
- 1939/1940
- Category
- Broadcast Receiver - or past WW2 Tuner
- Radiomuseum.org ID
- 12117
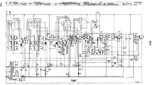
Click on the schematic thumbnail to request the schematic as a free document.
- Number of Tubes
- 6
- Main principle
- Superhet with RF-stage; ZF/IF 473 kHz; 2 AF stage(s)
- Tuned circuits
- 7 AM circuit(s)
- Wave bands
- Broadcast, Long Wave and Short Wave.
- Power type and voltage
- Alternating Current supply (AC) / 110; 125; 145; 200; 220; 245 Volt
- Loudspeaker
- Permanent Magnet Dynamic (PDyn) Loudspeaker (moving coil) / Ø 21.5 cm = 8.5 inch
- Material
- Wooden case
- from Radiomuseum.org
- Model: 99X - Jura; La Chaux-de-Fonds
- Shape
- Tablemodel with Push Buttons.
- Dimensions (WHD)
- 560 x 340 x 260 mm / 22 x 13.4 x 10.2 inch
- Notes
-
3 Band reception:
- LW: 708 - 2000 m.
- BC: 175 - 585 m.
- SW: 13,8 - 51 m.
Tuning scale light bulb type: 8091D (6,3V, 640mA).Loudspeaker Philips type 9602. Connectors for second loudspeaker and for pick-up.The radio is AC only but can be converted to DC mains by building a Vibrator unit 7882C in.Push button preselector system (Linodyne system) with 9 buttons defined from left to right as: 3 for LW or MW, 3 for MW only and 1 for manual tuning on each band.
This model is comparable with Siera S99X, Dux V-106 and Fenno Kaleva 40.
- Net weight (2.2 lb = 1 kg)
- 15.5 kg / 34 lb 2.3 oz (34.141 lb)
- Price in first year of sale
- 460.00 SFr
- External source of data
- E. Erb 3-907007-36-0
- Source of data
- Radiokatalog Band 2, Ernst Erb
- Circuit diagram reference
- Thali-Schemasammlung und Tungsram-Röhrenbestückung.
- Literature/Schematics (1)
- -- Original-techn. papers. (from generic model 99X (Philips))
- Picture reference
- Das Modell ist im «Radiokatalog» (Erb) abgebildet.
- Other Models
-
Here you find 101 models, 83 with images and 42 with schematics for wireless sets etc. In French: TSF for Télégraphie sans fil.
All listed radios etc. from Jura; La Chaux-de-Fonds (eigentlich Zürich)