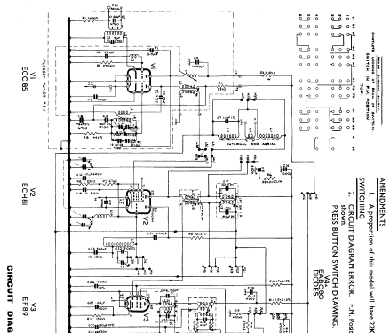
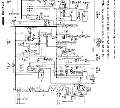
Intermezzo RG30
Kolster Brandes Ltd. (KB, K.B., ITT); Foots Cray; GB
- Land
- Grossbritannien (UK)
- Hersteller / Marke
- Kolster Brandes Ltd. (KB, K.B., ITT); Foots Cray; GB
- Jahr
- 1960
- Kategorie
- Rundfunkempfänger (Radio - oder Tuner nach WW2)
- Radiomuseum.org ID
- 104768
Klicken Sie auf den Schaltplanausschnitt, um diesen kostenlos als Dokument anzufordern.
- Anzahl Röhren
- 10
- Hauptprinzip
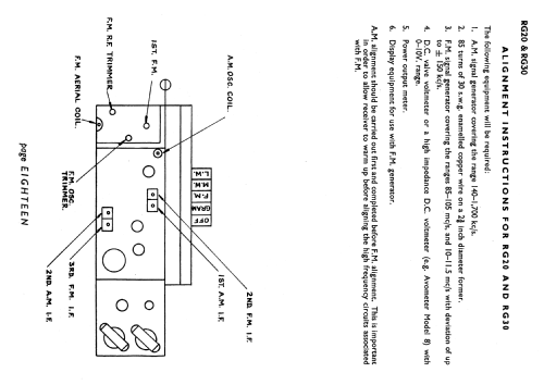
- Superhet allgemein; ZF/IF 470/10700 kHz
- Wellenbereiche
- Langwelle, Mittelwelle und UKW (FM).
- Spezialitäten
- Plattenwechsler
- Betriebsart / Volt
- Wechselstromspeisung / 200-220; 230-250 Volt
- Lautsprecher
- 2 Lautsprecher
- Material
- Gerät mit Holzgehäuse
- von Radiomuseum.org
- Modell: Intermezzo RG30 - Kolster Brandes Ltd. KB, K.B.,
- Form
- Standgerät auf niedrigen Beinen (Beine < 50 % der Gesamthöhe).
- Abmessungen (BHT)
- 1310 x 860 x 406 mm / 51.6 x 33.9 x 16 inch
- Bemerkung
-
Stereogramophone with 3 band radio including VHF FM, with a 4 speed BSR UA14 autochanger.
- Literaturnachweis
- -- Original-techn. papers.
- Literatur/Schema (1)
- Radio And Television Servicing books (R&TVS) (KB models RG20, RG30)
- Literatur/Schema (2)
- - - Manufacturers Literature (Service manual RG20 RG30 dated April 1961)
- Autor
- Modellseite von Peter Hoddow angelegt. Siehe bei "Änderungsvorschlag" für weitere Mitarbeit.
- Weitere Modelle
-
Hier finden Sie 415 Modelle, davon 372 mit Bildern und 253 mit Schaltbildern.
Alle gelisteten Radios usw. von Kolster Brandes Ltd. (KB, K.B., ITT); Foots Cray; GB