- Paese
- Nuova Zelanda-Aotearoa
- Produttore / Marca
- Mullard (NZ), C. & A. Odlin Co. Ltd. (Odlins); Wellington
- Anno
- 1950 ?
- Categoria
- Radio (o sintonizzatore del dopoguerra WW2)
- Radiomuseum.org ID
- 333001
Clicca sulla miniatura dello schema per richiederlo come documento gratuito.
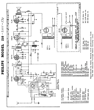
- Numero di tubi
- 5
- Principio generale
- Supereterodina (in generale); ZF/IF 455 kHz; 2 Stadi BF
- N. di circuiti accordati
- 6 Circuiti Mod. Amp. (AM)
- Gamme d'onda
- Onde medie (OM) e corte (OC).
- Tensioni di funzionamento
- Alimentazione a corrente alternata (CA) / 230 Volt
- Altoparlante
- AP magnetodinamico (magnete permanente e bobina mobile) / Ø 7 inch = 17.8 cm
- Materiali
- Bachelite
- Radiomuseum.org
- Modello: 530 - Mullard NZ, C. & A. Odlin Co.
- Forma
- Soprammobile compatto/con bordi arrotondati/midget senza pulsantiera/tastiera.<= 35 cm (Sometimes with handle but for mains only).
- Dimensioni (LxAxP)
- 14 x 9.75 x 6.5 inch / 356 x 248 x 165 mm
- Annotazioni
-
5-Valve superhet dual wave mantel receiver.
Frequency range: 535 - 1600 k.c. (kHz) and 5.8 - 20 megacycles (MHz).
Colours available in brown, silky oak, crean, green and wine.
See also Mullard 420 MW, Philips 210 DW & Philips 210V DW vibrator.
- Prezzo nel primo anno
- 23.00 GNS
- Bibliografia
- -- Original prospect or advert (Press 28 October 1950 Page 8)
- Autore
- Modello inviato da Martin Kent. Utilizzare "Proponi modifica" per inviare ulteriori dati.
- Altri modelli
-
In questo link sono elencati 33 modelli, di cui 33 con immagini e 30 con schemi.
Elenco delle radio e altri apparecchi della Mullard (NZ), C. & A. Odlin Co. Ltd. (Odlins); Wellington