- Country
- New Zealand-Aotearoa
- Manufacturer / Brand
- Dominion Radio & Electrical Corp. Ltd (Dreco), Philco; Auckland
- Year
- 1953
- Category
- Broadcast Receiver - or past WW2 Tuner
- Radiomuseum.org ID
- 167294
Click on the schematic thumbnail to request the schematic as a free document.
- Number of Tubes
- 6
- Main principle
- Superhet with RF-stage; ZF/IF 455 kHz; 2 AF stage(s)
- Tuned circuits
- 7 AM circuit(s)
- Wave bands
- Broadcast and Short Wave (SW).
- Details
- Changer (Record changer)
- Power type and voltage
- Alternating Current supply (AC) / 230 Volt
- Loudspeaker
- Permanent Magnet Dynamic (PDyn) Loudspeaker (moving coil) / Ø 8 inch = 20.3 cm
- Material
- Wooden case
- from Radiomuseum.org
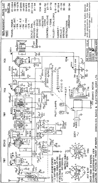
- Model: Philco 1224 - Dominion Radio & Electrical
- Shape
- Tablemodel, with any shape - general.
- Notes
-
6-valve AC-powered superhet with RF stage.
Collaro 3 speed record changer.
The second production run was designated Model 1224A (pictured) which has a different dial cord stringing arrangement (see Service Bulletin).
- Price in first year of sale
- 69.50 £
- Source of data
- - - Manufacturers Literature
- Mentioned in
- -- Original prospect or advert (Press 11 December 1953 Page 13)
- Author
- Model page created by Keith Staines. See "Data change" for further contributors.
- Other Models
-
Here you find 161 models, 149 with images and 129 with schematics for wireless sets etc. In French: TSF for Télégraphie sans fil.
All listed radios etc. from Dominion Radio & Electrical Corp. Ltd (Dreco), Philco; Auckland