- Pays
- Pays-Bas
- Fabricant / Marque
- Philips; Eindhoven (tubes international!); Miniwatt
- Année
- 1955
- Catégorie
- Récepteur de télévision ou moniteur
- Radiomuseum.org ID
- 128543
Cliquez sur la vignette du schéma pour le demander en tant que document gratuit.
- No. de tubes
- 22
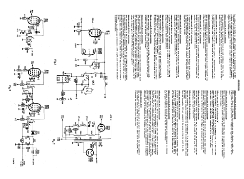
- Lampes / Tubes
- PCC84 PCF80 EF80 ECH81 EF80 PABC80 PL82 EF80 EF80 EF80 EF80 PL83 EF80 ECC82 ECL80 ECL80 PL81 PY81 DY86 ECL80 PL82 MW43-64
- Principe général
- Super hétérodyne (en général); FI/IF - kHz
- Gammes d'ondes
- Bandes en notes
- Tension / type courant
- Alimentation Courant Alternatif (CA) / 110; 127; 220 Volt
- Haut-parleur
- HP dynamique à aimant permanent + bobine mobile
- Matière
- Boitier en bois
- De Radiomuseum.org
- Modèle: 17TX100A-71 - Philips; Eindhoven tubes
- Forme
- Modèle de table profil bas (grand modèle).
- Dimensions (LHP)
- 550 x 480 x 530 mm / 21.7 x 18.9 x 20.9 inch
- Remarques
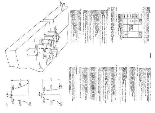
- 17" 43cm four standard b/w TV, VHF tuner with CCIR B channels 2 - 11; French channel F8+8a (Paris/Lille) + one reserve channel. Covers CCIR 625, belgium 625, belgium 819 and french 819 transmission standards.
Loudspeaker type 9766FM.
Although schematic designates image tube as B23 there are only 22 valves (B15 missing).
Image tube designated as MW43-69 on schematic is not correct - should be according to model-type since the chassis serves in different models with different image tube sizes.(see tubelist)
- Poids net
- 35 kg / 77 lb 1.5 oz (77.093 lb)
- Prix de mise sur le marché
- 1,195.00 NLG
- Source
- -- Schematic
- Auteur
- Modèle crée par d'un membre de A. Voir les propositions de modification pour les contributeurs supplémentaires.
- D'autres Modèles
-
Vous pourrez trouver sous ce lien 5280 modèles d'appareils, 4428 avec des images et 3461 avec des schémas.
Tous les appareils de Philips; Eindhoven (tubes international!); Miniwatt