- Pays
- Hungría
- Fabricant / Marque
- Philips Hungary, Rádió és Villamossági Rt., Magyar Philips; Budapest
- Année
- 1940
- Catégorie
- Radio - ou tuner d'après la guerre 1939-45
- Radiomuseum.org ID
- 97898
Cliquez sur la vignette du schéma pour le demander en tant que document gratuit.
- No. de tubes
- 4
- Principe général
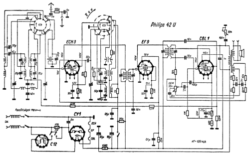
- Super hétérodyne (en général); FI/IF 128 kHz
- Circuits accordés
- 7 Circuits MA (AM)
- Gammes d'ondes
- PO, GO et OC
- Tension / type courant
- Appareil tous courants (CA / CC) / 110/220 Volt
- Haut-parleur
- HP dynamique principe inconnu
- Matière
- Boitier en bois
- De Radiomuseum.org
- Modèle: 42U - Philips Hungary, Rádió és
- Forme
- Modèle de table profil bas (grand modèle).
- Remarques
- Besondere Gegenkopplung der NF-Stufe.
- Prix de mise sur le marché
- 312.00 Pengö
- Littérature
- Rádiókészülékek Kapcsolásai 1936-56
- Auteur
- Modèle crée par Folkert Rothe. Voir les propositions de modification pour les contributeurs supplémentaires.
- D'autres Modèles
-
Vous pourrez trouver sous ce lien 230 modèles d'appareils, 221 avec des images et 132 avec des schémas.
Tous les appareils de Philips Hungary, Rádió és Villamossági Rt., Magyar Philips; Budapest